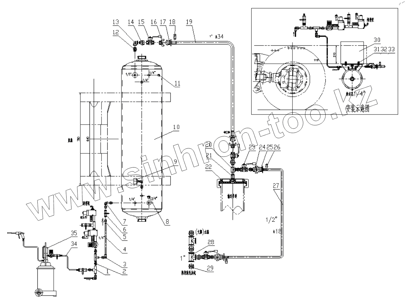
Каталог запасных частей к технике: Zoomlion 47X-5RZ. PNEUMATIC- CLEANOUT SYSTEM
1
2
3
4
5
6
7
8
9
10
11
12
13
14
15
16
17
18
19
20
21
22
23
24
25
26
27
28
29
30
31
32
33
34
35
| Позиция на иллюстрации | Заводской номер детали | Название детали | |
|---|---|---|---|
| 1 | 1140101415 | T-shaped connector | |
| 2 | 1140101645 | Double external thread joint | |
| 3 | 1140101502 | L quick joint | |
| 4 | 001692507A00000 | Hoses | |
| 5 | 1010300645 | Check valve | |
| 6 | 1010300601 | Sphere valve | |
| 7 | 1079900023 | L connection | |
| 8 | 1019900116 | Screw | |
| 9 | 1019900102 | Pressure gauge | |
| 10 | 1070600010 | Tank | |
| 11 | 1019900117 | Screw | |
| 12 | 1079900026 | Double connection | |
| 13 | 1079900024 | L connection | |
| 14 | 001692507A00000 | Reducing nipple | |
| 15 | 1010300521 | Ball valve | |
| 16 | 1079900198 | Claw | |
| 17 | 1079900199 | Claw | |
| 18 | 1079900200 | Pipe clip | |
| 19 | 001692507A00000 | Rubber pipe | |
| 20 | 1079900029 | T connection | |
| 21 | 001692507A00000 | Reducing nipple | |
| 22 | 001692507A00000 | Cover | |
| 23 | 1010300722 | Ball valve | |
| 24 | 1079900027 | Claw | |
| 25 | 1079900030 | Claw | |
| 26 | 1990200033 | Hoop | |
| 27 | 001692507A00000 | Pvc pipe | |
| 28 | 1140101421 | Tee | |
| 29 | 1140101560 | Inner joint | |
| 30 | 001692507A00000 | Frame | |
| 31 | 1040001029 | Bolt | |
| 32 | 1040300065 | Washer | |
| 33 | 1040200110 | Nut | |
| 34 | 1990300041 | Helix pipe | |
| 35 | 1070000006 | Pneumatic- sprayer |
Содержащиеся в справочниках-каталогах запасные части и детали не предлагаются к продаже, а носят исключительно информационный характер