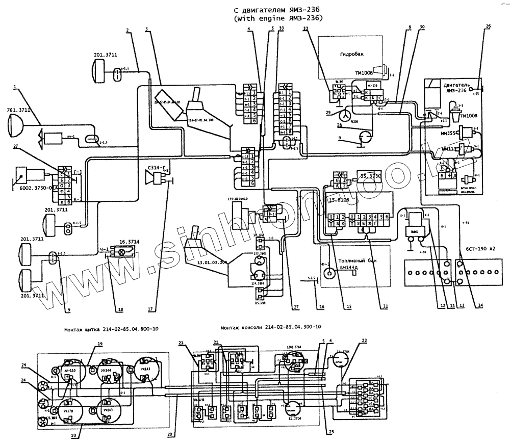
Каталог запасных частей к технике: ТВЭКС ЕТ-25. Электрооборудование (с двигателем ЯМЗ-236)
БМ144Д
35.3730
ТМ100В
ТМ100В
6СТ-190
15.8106
761.3711
201.3711
201.3711
201.3711
201.3711
13.01.03.200
16.3714
С314-Г
1
2
3
4
4
5
5
8
9
9
20
21
21
22
23
24
24
25
26
27
27
30
32
33
| Позиция на иллюстрации | Заводской номер детали | Название детали | |
|---|---|---|---|
| БМ144Д | БМ144Д | Датчик | |
| 35.3730 | 35.3730 | Электродвигатель с насосом | |
| ТМ100В | ТМ100В | Датчик | |
| 6СТ-190 | 6СТ-190 | Батарея аккумуляторная | |
| 15.8106 | 15.8106 | Подогреватель жидкостный | |
| 761.3711 | 761.3711 | Фара | |
| 201.3711 | 201.3711 | Фара | |
| 13.01.03.200 | 13.01.03.200 | Консоль левая | |
| 16.3714 | 16.3714 | Плафон | |
| С314-Г | С314-Г | Сигнал | |
| 1 | 225-00-88-09-010 | Рамка аккумуляторов | |
| 2 | 225-00-88-09-020 | Крышка аккумуляторов | |
| 3 | 225-00-88.09.030 | Шпилька | |
| 4 | 225-00-88.09.040 | Жгут проводов | |
| 5 | 225-00-88.09.050 | Жгут проводов | |
| 8 | 225-00-88.09.080 | Жгут проводов | |
| 9 | 225-00-88.09.090 | Провод | |
| 20 | 314-02-88.01.010-10 | Жгут проводов | |
| 21 | 314-02-88.01.020 | Провод | |
| 22 | 314-02-88.01.100 | Жгут проводов | |
| 23 | 14-02-88.01.190 | Провод стрелы | |
| 24 | 314-02-88.01.200 | Провод | |
| 25 | 314-02-88.01.220 | Жгут проводов | |
| 26 | 314-02-88.01.150 | Провод | |
| 27 | 314-02-88.01.210 | Провод | |
| 30 | 222-02-88.03.020 | Жгут проводов | |
| 32 | 222-02-88.03.070 | Провод | |
| 33 | 222-02-88-03-070-10 | Провод | |
| 34 | 222-02-88-03-070-20 | Провод | |
| 36 | 005-01-88.08.200 | Провод | |
| 40 | 314-02-85.03.360 | Провод | |
| 41 | 214-02-85.04.620-20 | Жгут проводов | |
| 42 | 214-02-85.04.630 | Провод | |
| 43 | 214-02-85.04.650 | Провод | |
| 49 | 13.06.20.020 | Провод | |
| 52 | ЭО-3323.07.02.140 | Провод | |
| 60 | ЭО-3323А.06.10.050 | Провод | |
| 65 | ЭО-3322А.12.29.000 | Провод | |
| 70 | Э-302-1 -1602-02 | Провод | |
| 84 | 314-02-88.01.003 | Перемычка | |
| 85 | 314-02-88.01.005 | Переходник | |
| 86 | 314-02-88.01.006 | Кронштейн выключателей | |
| 91 | КС-3372.80.002 | Кронштейн | |
| 93 | 13.06.20.001 | Штекер | |
| 94 | 13.06.20.002 | Переходник | |
| 97 | 26.00.70.008 | Прокладка | |
| 100 | Э302-1-1600-04Б | Скоба | |
| 101 | Э302-1-1600-14 | Хомутик | |
| 102 | Э302-1-6600-14 | Чашка | |
| 103 | Э302-1-1200-39 | Втулка предохранительная | |
| 113 | 17475.В1М3-8gх25.58.019 | Винт | |
| 114 | 17475.В1М3-8gх10.58.019 | Винт | |
| 115 | 17473.В1М4-8gх10.58.019 | Винт | |
| 116 | 17473.В1М4-8gх20.58.019 | Винт | |
| 117 | 17473.В1М6-8gх12.58.019 | Винт | |
| 118 | 17473.В1М6-8gх22.58.019 | Винт | |
| 120 | 7798.ВМ6х14.58.019 | Болт | |
| 121 | 7798.ВМ6х30.58.019 | Болт | |
| 122 | 7798.ВМ10х35.58.019 | Болт | |
| 123 | 7798.ВМ10х20.58.019 | Болт | |
| 125 | 5916.М3-6Н.04.019 | Гайка | |
| 126 | 5916.М4-6Н.04.019 | Гайка | |
| 128 | 5915.М6-6Н.5.019 | Гайка | |
| 129 | 5915.М10-6Н.5.019 | Гайка | |
| 131 | 6402.3.65Г.019 | Шайба | |
| 132 | 6402.4.65Г.019 | Шайба | |
| 133 | 6402.6.65Г.019 | Шайба | |
| 134 | 6402.10.65Г.019 | Шайба | |
| 137 | 11371.6.61.019 | Шайба | |
| 138 | 11371.10.01.919 | Шайба | |
| 143 | 761.3711 | Фара | |
| 144 | 201.3711 | Фара | |
| 145 | С314-Г | Сигнал | |
| 146 | 6002.3730-6ГА | Стеклоочиститель | |
| 147 | 40.5205.800.000-04 | Пантографное устройство | |
| 148 | ШПР-348 | Вентилятор головной | |
| 149 | 16.3711 | Плафон | |
| 150 | ТМ100В | Датчик | |
| 151 | ММ358 | Датчик | |
| 152 | ММ111Д | Датчик | |
| 153 | БМ144Д | Датчик | |
| 156 | Вентилятор автомобильный на присоске 6" | Вентилятор автомобильный на присоске 6" | |
| 159 | РС-530 | Реле стартера | |
| 160 | 6СТ-190 | Батарея аккумуляторная | |
| 161 | 47К | Розетка | |
| 162 | ВК860 | Выключатель "массы" | |
| 163 | ноя.04 | Выключатель | |
| 164 | 375.3710 | Выключатель | |
| 165 | 14.3723 | Панель соединительная | |
| 166 | ПР-120 | Блок предохранителей | |
| 167 | 123.3803 | Фонарь контрольной лампы | |
| 168 | 124.3804 | Фонарь контрольной лампы | |
| 172 | ПС500 | Розетка | |
| 173 | 4 573 739 003 | Колодка соединительная | |
| 174 | 4 573 739 009 | Колодка соединительная | |
| 175 | 4 573 739 011 | Колодка соединительная | |
| 176 | 4 573 739 012 | Колодка соединительная | |
| 177 | 4 573 739 013 | Колодка соединительная | |
| 178 | 4 573 739 026 | Колодка соединительная | |
| 184 | ТУ22-2173.Р3-Ц-Х-Ш-15 | Металлорукав L=1000+(-)10мм | |
| 185 | ТУ22-2173.Р3-Ц-Х-Ш-8 | Металлорукав L=600+(-)10мм | |
| 187 | 8734.10х1 | Труба L=10+/-1 мм | |
| 190 | 8734.12х1 | Труба L=1400+/-10мм | |
| 192 | 19034.305ТВ-40,16 | Трубка L=30+/-2 мм | |
| 193 | 19034.305ТВ-40,16 | Трубка L=30+/-2 мм | |
| 194 | 7338.1Ф-I-ТМКЩ-С-2 | Пластина 30+(-)2х240+(-)2 | |
| 201 | 225-00-88.09.060 | Жгут проводов | |
| 202 | 225-00-88.09.070 | Жгут проводов | |
| 205 | 222-02-88.03.030-10 | Жгут проводов | |
| 208 | 225-00-88.09.060-10 | Жгут проводов | |
| 209 | 225-00-88.09.070-10 | Жгут проводов | |
| 212 | 222-02-88.03.030 | Жгут проводов | |
| 214 | 901.3747 | Реле |
Содержащиеся в справочниках-каталогах запасные части и детали не предлагаются к продаже, а носят исключительно информационный характер