Вернуться на главную
Поиск
Каталоги запчастей к технике
Спецтехника
MANITOU
MT-X1440SLTS4-E3
CIRCUIT - HARNESS
Каталог запасных частей к технике: MANITOU MT-X1440SLTS4-E3. CIRCUIT - HARNESS
zoom-in
zoom-out
enlarge
shrink
circle-right
circle-left
file-text2
info
cart
Тип техники
Не выбрано
Легковые автомобили
Грузовые автомобили и прицепы
Автобусы
Сельхозтехника
Спецтехника
Двигатели
Мототехника
Марка
Не выбрано
Ammann
BOMAG
CARMIX
CASE IH
Changlin
ChengGong
Dimex
Doosan
DYNAPAC
Foton
HAMM
Hidromek
Hitachi
Hyundai
JCB
JLG
John Deere
Komatsu
LIEBHERR
LiuGong
Lonking (LongGong)
Luneng
MANITOU
Mitsuber
New Holland
PENGPU
RM-Terex
SANY
SDLG
SEM
Shantui
Shehwa HBXG
Soosan
TIGARBO
VOGELE
Volvo
WAY
WIRTGEN
XCMG
XGMA
Xiamen
YTO
Yuchai
Zoomlion
Автокран
АЗСМ
Алтайлесмаш
Амкодор
АОМЗ
Атек
АТЗ
Балканкар Рекорд
БелАЗ
Беловеж
Борекс
Брянский Арсенал
Булат
ВЭКС
ГАЗ
Геомаш
Гидромаш
Донекс
Дормаш
Дормашина
Дорэлектромаш
ДЭЗ
ЕлАЗ
ЗЗГТ
Ижнефтемаш
Канаш-электрокар
КЗКТ
ККЗ
Клевер
Клинцовский автокрановый завод
КМЗ
КМЗ 1 Мая
Ковровец
Коммаш
Кранэкс
КЭЗ
КЭМЗ
ЛЗА
МАЗ
МЗИК
МЗКМ
МЗКТ
Михневский РМЗ
МоАЗ
Мозырский МЗ
МТЗ
ОЗП
Онежец
ПАО "ТЗА"
ППС Детва
Промтрактор
ПТЗ
Раскат
СпецАгрегат
ТВЭКС
ТТМ
УВЗ
Угличмаш
УЗТМ
ХТЗ
ЧЗКМ
ЧСДМ
ЧТЗ
ЭКСКО
ЭКСМАШ
ЮрМаш
Модель
Не выбрано
MLT 625-75 H (2011)
MT-X1235STS3-E3 (2019)
MT-X1440SLTS4-E3 (2019)
MT-X1740SLTS3-E3 (2019)
Схема
>
Не выбрано
ADHESIVE SIGNS
ADHESIVE SIGNS
FILTERS AND BELTS
FILTERS AND BELTS
BODY - FRAME
SOUND-PROOFING
COUNTERWEIGHT
MUD GUARD (FENDER)
SOUND PROOFING
CAB ADAPTATION
CAB ADAPTATION
ELECTRICITY (DETALIS)
ELECTRICITY (FUSE AND RELAY BOX)
CIRCUIT - HARNESS
CIRCUIT - HARNESS
CIRCUIT - HARNESS
LIGHTING - SIGNALING
SWITCH
ELECTRICITY (APPLICAION MISCHELLANEOUS AND AUXILIARES)
PEDALS - LINKAGE
BRAKES CIRCUIT
HYDRAULIC (STREERING CIRCUIT)
HYDRAULIC (Lifting compensation circuit -jib feed circuit)
HYDRAULIC (Compensation-tilting-telescope-optional circuit)
HYDRAULIC (Levelling system circuit)
HYDRAULIC (Lifting compensation circuit)
HYDRAULIC (Principal circuit)
HYDRAULIC (Principal circuit)
HYDRAULIC (Principal circuit)
LUBRICATING OIL FILLER
HYDRAULIC (Stabilizer circuit)
HYDRAULIC (Jib feed circuit)
HYDRAULIC (Jib circuit)
HYDRAULIC (Jib circuit)
CONTROL VALVE
HYDRAULIC (DETALIS)
HYDRAULIC (Compensation cylinder)
HYDRAULIC (Leveling cylinder)
HYDRAULIC (Lifting cylinder)
HYDRAULIC (Tilt cylinder)
HYDRAULIC (Stabilizer cylinder)
HYDRAULIC (Telescope cylinder)
HYDRAULIC (Telescope cylinder)
TELESCOPIC BOOM
DUST KIT
FORK HOLDER
CYLINDER BLOCK
CRANKSHAFT, PISTONS AND CONNECTING RODS
CYLINDER HEAD
ROCKER SHAFT
TIMING
LUBRICATING BREATHER - LUBRICATING OIL FILTER
APPLICAION MISCHELLANEOUS AND AUXILIARES
LUBRICATING OIL SUMP - DIPSTIK & FILLER TUBE
APPLICAION MISCHELLANEOUS AND AUXILIARES
WATER PUMP
WATER OUTLET AND INLET
FUEL INJECTION EQUIPMENT (DIESEL)
STARTER MOTOR
ALTERNATOR AND GENERATOR
TURBOCHANGER
LEAK-OFF PIPES
ENGINE-TRANSMISSION ADAPTATION
ENGINE-TRANSMISSION ADAPTATION (Combustible circuit)
ENGINE-TRANSMISSION ADAPTATION
ENGINE-TRANSMISSION ADAPTATION
ENGINE-TRANSMISSION ADAPTATION
ENGINE-TRANSMISSION ADAPTATION
ENGINE-TRANSMISSION ADAPTATION
ENGINE-TRANSMISSION ADAPTATION
HAND BRAKE
REAR AXLE CASING
REAR AXLE CASING
REAR AXLE DIFFERENTIAL
REAR AXLE DIFFERENTIAL
REAR AXLE REDUCTION GEAR
REAR AXLE REDUCTION GEAR
REAR AXLE REDUCTION GEAR
REAR AXLE REDUCTION GEAR
REAR AXLE HYDRAULIC BRAKE
REAR AXLE HYDRAULIC BRAKE
REAR AXLE HYDRAULIC BRAKE
REAR AXLE STEERING SYSTEM
REAR AXLE STEERING SYSTEM
OSCILLANTINGS SUPPORTS
OSCILLANTINGS SUPPORTS
REAR AXLE CASING
REAR AXLE CASING
REAR AXLE STEERING SYSTEM
REAR AXLE STEERING SYSTEM
REAR AXLE DIFFERENTIAL
REAR AXLE DIFFERENTIAL
REAR AXLE REDUCTION GEAR
REAR AXLE REDUCTION GEAR
REAR AXLE HYDRAULIC BRAKE
REAR AXLE HYDRAULIC BRAKE
OSCILLANTINGS SUPPORTS
OSCILLANTINGS SUPPORTS
FRONT AXLE CASING
FRONT AXLE CASING
FRONT AXLE DIFFERENTIAL
FRONT AXLE DIFFERENTIAL
FRONT AXLE REDUCTION GEAR
FRONT AXLE REDUCTION GEAR
FRONT AXLE REDUCTION GEAR
FRONT AXLE HYDRAULIC BRAKE
FRONT AXLE HYDRAULIC BRAKE
FRONT AXLE STEERING SYSTEM
FRONT AXLE STEERING SYSTEM
OSCILLANTINGS SUPPORTS
OSCILLANTINGS SUPPORTS
FRONT AXLE CASING
FRONT AXLE DIFFERENTIAL
FRONT AXLE DIFFERENTIAL
FRONT AXLE REDUCTION GEAR
FRONT AXLE HYDRAULIC BRAKE
FRONT AXLE HYDRAULIC BRAKE
FRONT AXLE STEERING SYSTEM
OSCILLANTINGS SUPPORTS
OSCILLANTINGS SUPPORTS
FRONT AXLE CASING
FRONT AXLE DIFFERENTIAL
FRONT AXLE REDUCTION GEAR
FRONT AXLE HYDRAULIC BRAKE
FRONT AXLE HYDRAULIC BRAKE
FRONT AXLE STEERING SYSTEM
WHEELS
SEAT
CAB (DETALIS)
CAB (DETALIS)
CAB (DETALIS)
CAB (DETALIS)
CAB (DETALIS)
CAB (DETALIS)
CAB (DETALIS)
CAB (DETALIS)
PNEUMATIC SEAT
HEATING
ELECTRICITY (DETALIS)
CARDAN COUPLING ENGINE -ANGLE RETURN
FRONT CARDAN SHAFT
REAR CARDAN SHAFT
CARDAN SHAFT
GEAR BOX
GEAR BOX
GEAR BOX
GEAR BOX
ANGLE RETURN
CAB (DETALIS)
CAB (DETALIS)
CAB (DETALIS)
CAB (DETALIS)
CAB (DETALIS)
CAB (DETALIS)
CAB (DETALIS)
CAB (DETALIS)
CAB (DETALIS)
A/C CIRCUIT
A/C CIRCUIT
A/C CIRCUIT
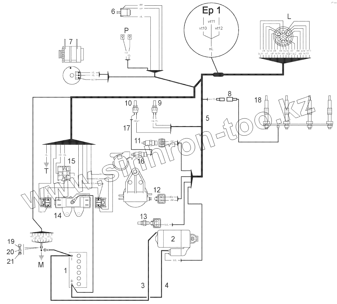
1
2
3
4
5
6
7
8
9
10
11
12
13
14
15
16
17
18
19
20
21
Позиция на иллюстрации
Заводской номер детали
Название детали
1
247068
Battery
2
958579
Tbd_sbom
3
243442
Cable
4
268649
Cable
5
273627
Wiring
6
224776
Air filter clogging indicator
7
786635
Alternator
8
706587
Rod
9
242774
Coolant temperature sensor
10
604928
Coolant temperature sensor
11
601673
Solenoid
12
788071
Fuel filter
13
745801
Engine oil pressure pressure switch
14
243479
Fuse box
15
243482
Relay
16
705991
Electrovalve
17
702126
Cable
18
959018
Glow plug
19
5804
Screw
20
183026
Jzc washer
21
56354
Nut
Содержащиеся в справочниках-каталогах запасные части и детали не предлагаются к продаже, а носят исключительно информационный характер
Дополнительная информация
×
Название:
Номер:
Примечание: