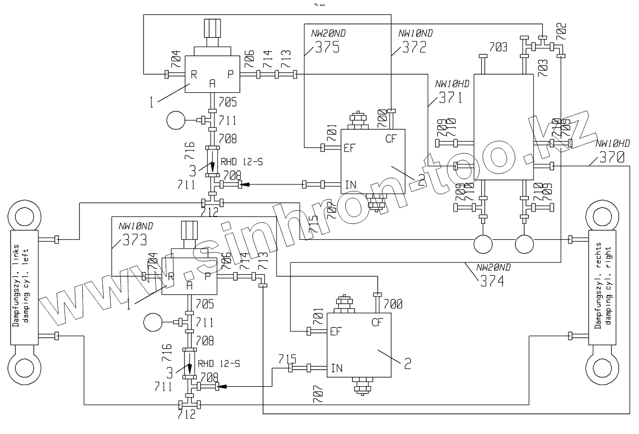
Каталог запасных частей к технике: LIEBHERR LRS 645. SPREADER ABSORBER HYDR RFK
1
1
2
2
3
3
700
700
701
701
702
703
703
704
704
705
705
706
706
707
707
708
708
708
708
709
709
709
709
710
710
710
710
711
711
711
711
712
712
713
713
714
714
715
715
716
716
| Позиция на иллюстрации | Заводской номер детали | Название детали | |
|---|---|---|---|
| 1 | 510438514 | PRESSURE REDUCTION VALVE | |
| 2 | 10348406 | FLOW CONTROL VALVE | |
| 3 | 510412914 | NON-RETURN VALVE | |
| 700 | 247009202 | SCREW FITTING | |
| 701 | 247009902 | SCREW FITTING | |
| 702 | 247126202 | SCREW FITTING | |
| 703 | 247138602 | SCREW FITTING | |
| 704 | 471030608 | SCREW FITTING | |
| 705 | 471032608 | SCREW FITTING | |
| 706 | 471033214 | SCREW FITTING | |
| 707 | 471033414 | SCREW FITTING | |
| 708 | 471100714 | SCREW FITTING | |
| 709 | 477400414 | SCREW FITTING | |
| 710 | 477700514 | SCREW FITTING | |
| 711 | 482331414 | SCREW FITTING | |
| 712 | 482431414 | SCREW FITTING | |
| 713 | 482531214 | SCREW FITTING | |
| 714 | 485433314 | SCREW FITTING | |
| 715 | 485434814 | SCREW FITTING | |
| 716 | 510664814 | GAUGE CONNECTION |
Содержащиеся в справочниках-каталогах запасные части и детали не предлагаются к продаже, а носят исключительно информационный характер