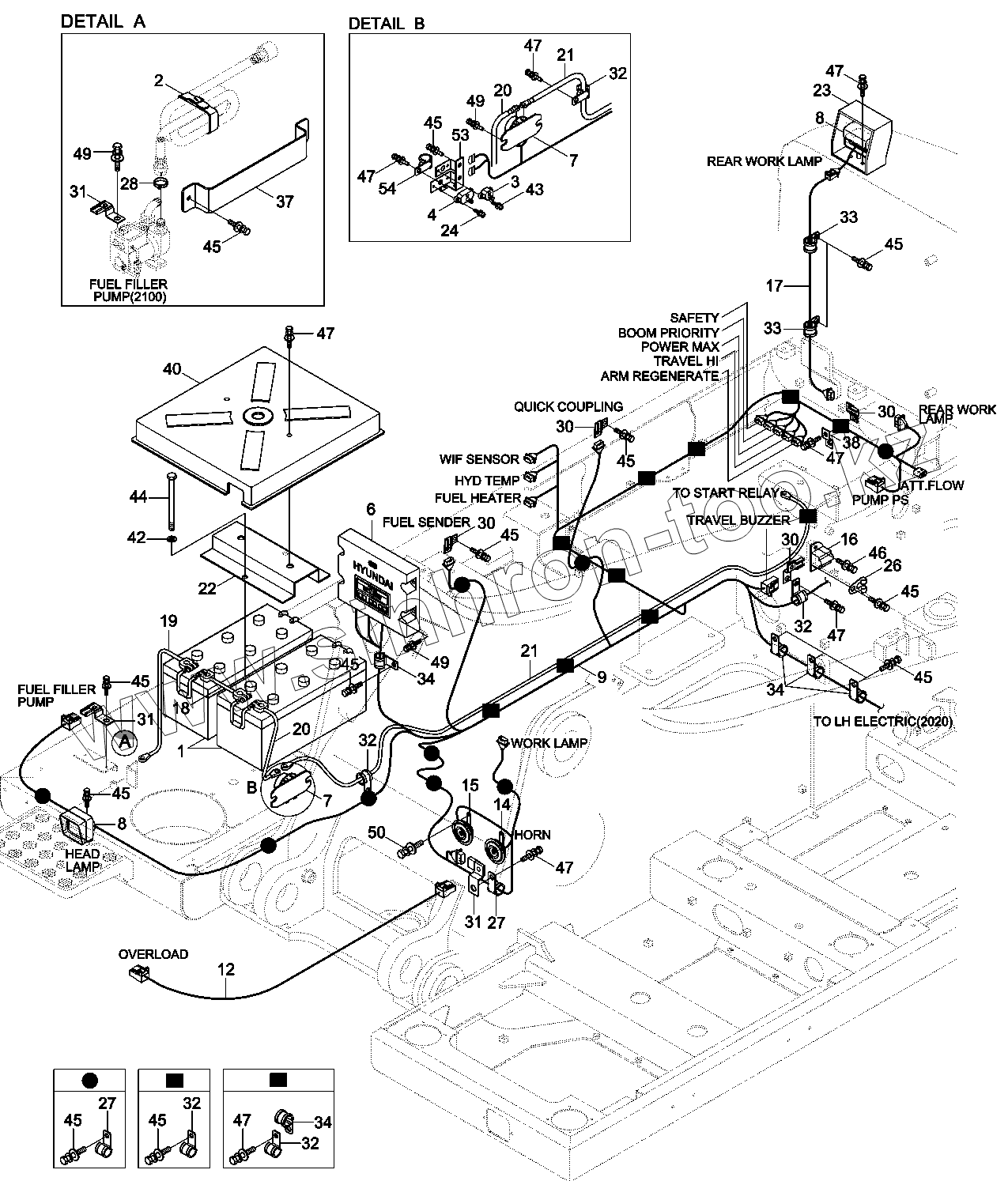
Каталог запасных частей к технике: Hyundai R330LC-9A. RH ELECTRIC
1
12
14
15
16
17
18
19
2
20
20
21
21
22
23
24
26
27
27
28
3
30
30
30
30
31
31
31
32
32
32
32
32
33
33
34
34
34
37
38
4
40
42
43
44
45
45
45
45
45
45
45
45
45
45
45
45
46
47
47
47
47
47
47
47
47
49
49
49
50
53
54
6
7
7
8
8
8-1
8-1
9
9
| Позиция на иллюстрации | Заводской номер детали | Название детали | |
|---|---|---|---|
| 1 | E125-1501 | BATTERY | |
| 12 | 21Q8-11150 | HARNESS-OVERLOAD | |
| 14 | 21N5-10061 | HORN-HIGH | |
| 15 | 21N5-10051 | HORN-LOW | |
| 16 | 21N4-46800 | BUZZER-BACK | |
| 17 | 21Q8-11140 | HARNESS-EXTENSION | |
| 18 | 21EA-00210 | CABLE | |
| 19 | 24L3-01120 | CABLE | |
| 2 | E127-3158 | BAND-FUEL PUMP | |
| 20 | 21Q6-12400 | CABLE | |
| 21 | 21QA-60030 | CABLE | |
| 22 | 21Q8-42060 | BRACKET-BATTERY | |
| 23 | 21Q4-47020 | GUARD-BACK LIGHT | |
| 24 | S131-051546 | SCREW-W/WASHER | |
| 26 | S593-000802 | CLIP-HARNESS | |
| 27 | 31L7-10190 | CLAMP-TUBE | |
| 28 | S520-032000 | CLAMP-HOSE | |
| 3 | 21Q4-01161 | CIRCUIT-BREAKER,30A | |
| 30 | 25D1-10640 | CLIP ASSY | |
| 31 | 25D1-10650 | CLIP ASSY | |
| 32 | 31L7-10200 | CLAMP-TUBE | |
| 33 | 31L7-10350 | CLAMP | |
| 34 | 31L7-10230 | CLAMP | |
| 37 | 21QB-20080 | PLATE-CLAMP | |
| 38 | 21N4-01130 | PLATE-CLIP | |
| 4 | 21Q6-45100 | CIRCUIT-BREAKER | |
| 40 | 21Q8-42041 | COVER-BATTERY | |
| 42 | S403-10100B | WASHER-PLAIN | |
| 43 | S131-042046 | SCREW-W/WASHER | |
| 44 | S017-102306 | BOLT-HEX | |
| 45 | S037-101526 | BOLT-W/WASHER | |
| 46 | S035-081526 | BOLT-W/WASHER | |
| 47 | S037-102026 | BOLT-W/WASHER | |
| 49 | S035-083026 | BOLT-W/WASHER | |
| 50 | S035-082026 | BOLT-W/WASHER | |
| 53 | 21Q7-21110 | PLATE | |
| 54 | 31L7-10210 | CLAMP-TUBE INS | |
| 6 | 21Q9-33100 | MCU | |
| 7 | 21QA-70010 | RELAY-BATTERY | |
| 8 | 21QB-60700 | WORK LAMP ASSY | |
| 8-1 | S866-240650 | BULB | |
| 9 | 22Q9-13102 | HARNESS-FRAME | |
| 9 | 22Q9-13103 | HARNESS-FRAME |
Содержащиеся в справочниках-каталогах запасные части и детали не предлагаются к продаже, а носят исключительно информационный характер