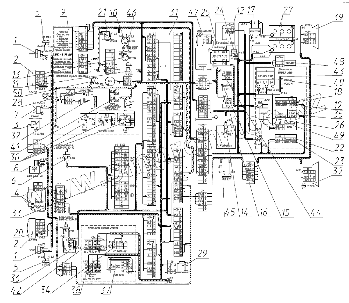
Каталог запасных частей к технике: ЭКСМАШ E130W. Электромонтажная схема экскаватора E130W
1
1
2
2
3
4
5
5
6
7
8
9
10
11
12
13
14
15
16
17
18
19
20
21
22
23
24
25
26
27
28
29
30
31
32
33
34
35
36
37
38
39
39
40
41
42
43
44
45
46
47
48
49
50
| Позиция на иллюстрации | Заводской номер детали | Название детали | |
|---|---|---|---|
| 1 | Указателиповорота | Указатели поворота | |
| 2 | Фары | Фары | |
| 3 | Стеклоочиститель | Стеклоочиститель | |
| 4 | Плафон | Плафон | |
| 5 | Повторитель | Повторитель поворота | |
| 6 | Включататель | Включататель стоп-сигнала | |
| 7 | Сигнал | Звуковой сигнал | |
| 8 | Стеклоомыватель | Стеклоомыватель | |
| 9 | ЭПП | ЭПП | |
| 10 | Включатель«массы» | Включатель «массы» | |
| 11 | Включательстартера | Включатель стартера | |
| 12 | Датчик | Датчик уровня топлива | |
| 13 | Включениесвечей | Включение свечей накаливания | |
| 14 | Датчик | Датчик уровня топлива | |
| 15 | Электромагнитныеклапаны | Электромагнитные клапаны скоростей | |
| 16 | Электромагнитныйклапан | Электромагнитный клапан холостого хода | |
| 17 | Включатель«массы» | Включатель «массы» | |
| 18 | Датчикдавления | Датчик аварийного давления масла в двигателе | |
| 19 | Датчикдавления | Датчик аварийного давления масла в двигателе | |
| 20 | Концевойвыключатель | Концевой выключатель гидросистемы | |
| 21 | Контрольнаялампа | Контрольная лампа работы генератора | |
| 22 | Датчик | Датчик уровня топлива | |
| 23 | Датчикаварийнойтемперат.охлажд.жидкости | Датчик аварийной температ. охлажд. жидкости | |
| 24 | Дистанционныйвключатель | Дистанционный включатель свечей накаливания | |
| 25 | Реле | Реле стартера | |
| 26 | Стартер | Стартер | |
| 27 | Батареи | Аккумуляторные батареи | |
| 28 | Кнопкасигнала | Кнопка звукового сиглала | |
| 29 | Отопитель | Отопитель | |
| 30 | Реле | Реле стартера | |
| 31 | Монтажныйблок | Монтажный блок | |
| 32 | Прикуриватель | Прикуриватель | |
| 33 | Переключатель | Подрулевой переключатель | |
| 34 | Включательотопителя | Включатель отопителя | |
| 35 | Стоп-соленоид | Стоп-соленоид | |
| 36 | Реле | Реле стартера | |
| 37 | Включатель | Включатель | |
| 38 | Включатель | Включатель | |
| 39 | Фонари | Фонари задние | |
| 40 | Генератор | Генератор | |
| 41 | Включатель | Включатель | |
| 42 | Включатель | Включатель | |
| 43 | Свечи | Свечи накаливания | |
| 44 | ЭСУ | ЭСУ стояночного тормоза | |
| 45 | Фонарь | Фонарь номерного знака | |
| 46 | Контрольнаялампа | Контрольная лампа работы генератора | |
| 47 | Фара | Фара стрелы | |
| 48 | Топливныйфильтр | Топливный фильтр | |
| 49 | Холодныйпуск | Холодный пуск | |
| 50 | Контрольнаялампа | Контрольная лампа работы генератора |
Содержащиеся в справочниках-каталогах запасные части и детали не предлагаются к продаже, а носят исключительно информационный характер