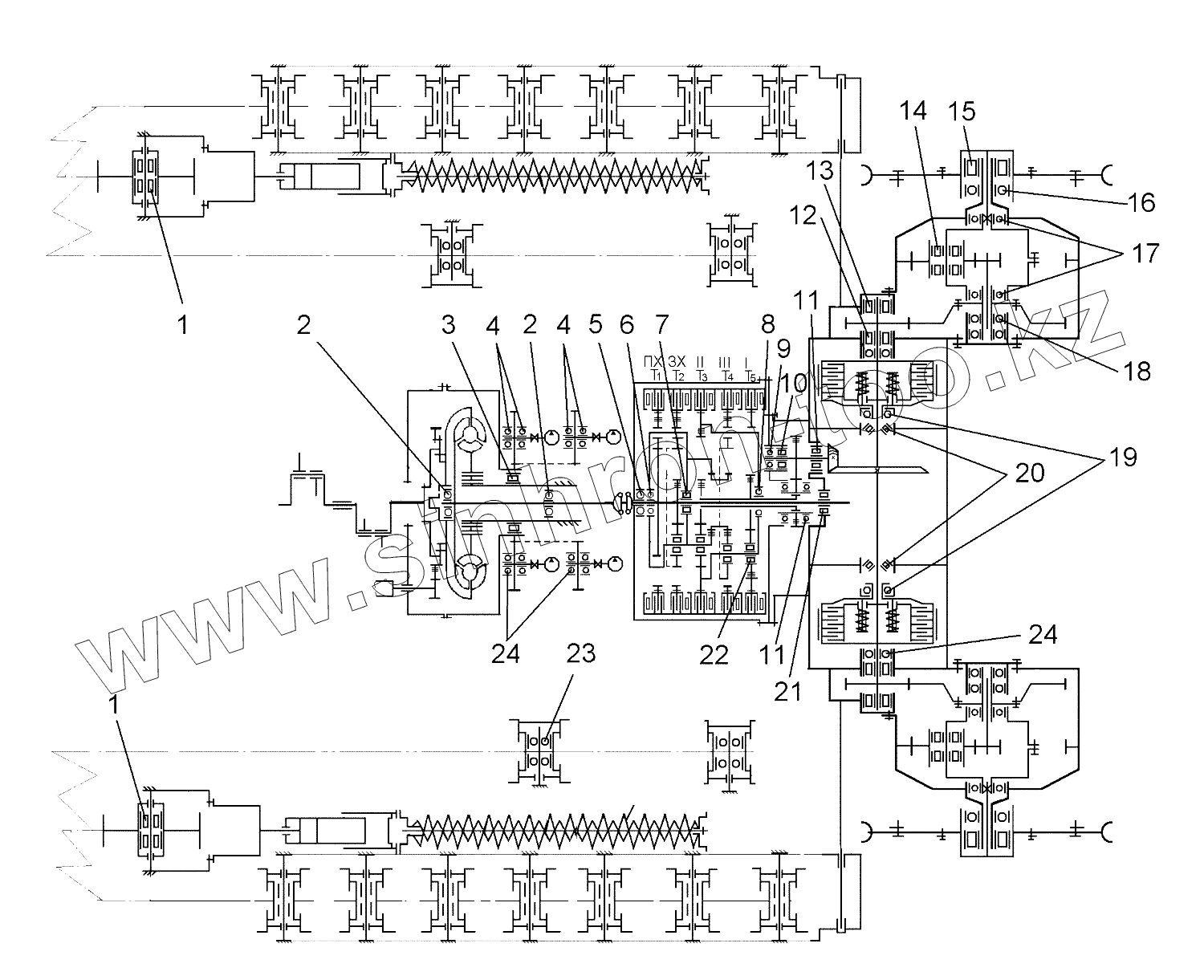
Каталог запасных частей к технике: ЧТЗ Бульдозер Б14. Схема расположения подшипников на тракторе
1
1
2
2
3
4
4
5
6
7
8
9
10
11
11
12
13
14
15
16
17
18
19
20
21
22
23
24
24
| Позиция на иллюстрации | Заводской номер детали | Название детали | |
|---|---|---|---|
| ШСП70 | ШСП70 | Подшипник ШСП70 | |
| 943/25 | 943/25 | Подшипник | |
| 941/25 | 941/25 | Подшипник 941/25 | |
| 942/20 | 942/20 | Подшипник 942/20 | |
| 942/25 | 942/25 | Подшипник 942/25 | |
| 943/20 | 943/20 | Подшипник | |
| ШСЛ70 | ШСЛ70 | Подшипник ШСЛ70 | |
| 180204С17 | 180204С17 | Подшипник 180204С17 | |
| ШС10 | ШС10 | Подшипник ШС10 | |
| 941/20 | 941/20 | Подшипник 941/20 | |
| ШС10 | ШС10 | Подшипник ШС10 | |
| ШС70 | ШС70 | Подшипник ШС70 | |
| 941/17 | 941/17 | Подшипник 941/17 | |
| 1 | 2614К2 | Подшипник 2614 К2 | |
| 1 | 272614 | Подшипник 272614 | |
| 2 | 6218 | Подшипник | |
| 2 | 176218 | Подшипник | |
| 2 | 176218Б3 | Подшипник | |
| 3 | 32124 | Подшипник | |
| 4 | 122 | Подшипник | |
| 5 | 214 | Подшипник 214 | |
| 6 | 114 | Подшипник 114 | |
| 7 | NJ212ЕН | Подшипник NJ212ЕН | |
| 7 | 42212КМ | Подшипник 42212КМ | |
| 7 | 700-39-2297 | Подшипник | |
| 8 | 6920М | Подшипник 6920М | |
| 9 | 213 | Подшипник 213 | |
| 9 | 6213H | Подшипник 6213H | |
| 9 | 700-39-2302 | Подшипник | |
| 10 | 2313КМ | Подшипник 2313КМ | |
| 11 | 2615КМ | Подшипник 2615КМ | |
| 12 | 70-32315К1М | Подшипник | |
| 13 | 70-32612К1М | Подшипник | |
| 14 | 42312ЛМ | Подшипник | |
| 15 | 2236 | Подшипник | |
| 16 | 236 | Подшипник | |
| 17 | 1000932 | Подшипник | |
| 18 | 134 | Подшипник | |
| 19 | 120 | Подшипник 120 | |
| 19 | 46120 | Подшипник шариковый радиально-упорный однорядный | |
| 20 | 7516А | Подшипник 7516А | |
| 21 | 12210К1 | Подшипник 12210К1 | |
| 22 | К35х43х35ZW | Подшипник | |
| 23 | 311 | Подшипник шариковый радиальный однорядный | |
| 24 | 118 | Подшипник шариковый радиальный однорядный |
Содержащиеся в справочниках-каталогах запасные части и детали не предлагаются к продаже, а носят исключительно информационный характер