Каталог запасных частей к технике: БелАЗ-7823. Установка трубопроводов рулевого управления
1
2
3
4
4
4
4
5
6
6
7
7
7
7
7
7
7
7
7
7
7
8
8
8
9
9
10
11
11
12
13
13
13
13
13
13
13
13
14
15
15
15
15
15
15
16
17
17
18
18
18
19
19
19
20
21
21
22
22
23
24
24
25
25
26
27
28
29
29
30
31
31
31
32
32
32
32
33
33
33
33
33
34
35
36
37
38
39
39
40
40
41
41
42
42
42
42
43
43
43
43
44
44
44
44
45
45
45
45
46
46
46
46
47
47
47
47
48
48
48
48
49
49
50
51
52
53
54
55
56
58
59
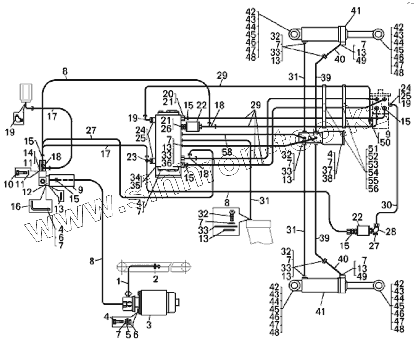
| Позиция на иллюстрации | Заводской номер детали | Название детали | |
|---|---|---|---|
| 1 | 549Б-3509314 | Рукав всасывающий | |
| 2 | TORROS16-27/12 | Хомут | |
| 3 | 7547-3432010 | Электродвигатель с насосом | |
| 4 | 201497 | Болт | |
| 5 | 252039 | Шайба | |
| 6 | 250512 | Гайка | |
| 7 | 252136 | Шайба | |
| 8 | 751211-8609686 | Рукав высокого давления | |
| 9 | 75303-3420200 | Клапан-регулятор | |
| 10 | 201469 | Болт М8х66 | |
| 11 | 252135 | Шайба | |
| 12 | 7528-3408054 | Фланец | |
| 13 | 034-040-36-2-2 | Кольцо | |
| 14 | 201454 | Болт | |
| 15 | 344006 | Ниппель | |
| 16 | 7822-3408352 | Кронштейн | |
| 17 | 751211-8609670 | Рукав высокого давления | |
| 18 | 344203 | Тройник | |
| 19 | 344435 | Угольник (459981645) | |
| 20 | 75303-3408483 | Удлинитель | |
| 21 | 549А-1018442 | Прокладка | |
| 22 | 549А-3544900-10 | Фильтр | |
| 23 | 344206 | Тройник | |
| 24 | 540-1712534 | Прокладка | |
| 25 | 75303-3408482 | Удлинитель | |
| 26 | 75132-3408212 | Переходник | |
| 27 | 751211-8609680 | Рукав высокого давления | |
| 28 | 344436 | Угольник | |
| 29 | 751211-8609704 | Рукав высокого давления | |
| 30 | 751211-8609700 | Рукав высокого давления | |
| 31 | 78221-4617880 | Рукав высокого давления | |
| 32 | 341347 | Винт М10х35 (0034131700) | |
| 33 | 7822-4617324 | Прижим фланца | |
| 34 | OSQB5 | Усилитель потока | |
| 35 | 75132-3416360 | Кронштейн | |
| 36 | 75303-3408274 | Винт 3/8-16UNC | |
| 37 | 75132-3408082 | Плита соединительная | |
| 38 | 7822-3408107 | Кронштейн | |
| 39 | 78221-4617710 | Рукав высокого давления | |
| 40 | 7822-3429081 | Труба | |
| 41 | 7822-3429010 | Цилиндр поворота | |
| 42 | 7921-3414060 | Палец | |
| 43 | 7921-3114064 | Втулка распорная | |
| 44 | 540-2917454-12 | Сальник | |
| 45 | 1.3Ц6хр | Масленка | |
| 46 | 7921-3414076 | Пластина стопорная | |
| 47 | 201587 | Болт | |
| 48 | 252138 | Шайба | |
| 49 | 200320 | Болт М10х55 | |
| 50 | 025-030-30-2-2 | Кольцо | |
| 51 | 78211-3408350 | Кронштейн | |
| 52 | 75131-3408174 | Пластина | |
| 53 | 75131-3408328 | Вкладыш | |
| 54 | 201418 | Болт | |
| 55 | 252134 | Шайба | |
| 56 | 341032 | Шпилька М6х35 | |
| 57 | 250508 | Гайка | |
| 58 | 78221-4617820 | Рукав высокого давления | |
| 59 | 262541 | Пробка |
Содержащиеся в справочниках-каталогах запасные части и детали не предлагаются к продаже, а носят исключительно информационный характер