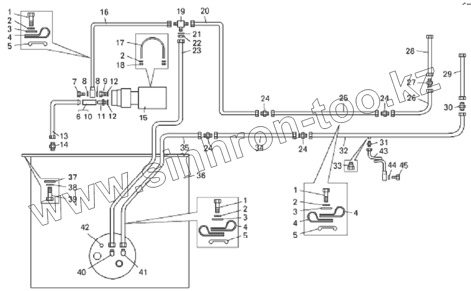
Каталог запасных частей к технике: БелАЗ-7822. Топливный бак и топливопроводы погрузчика БелАЗ-78221
1
1
1
2
2
2
2
3
3
3
4
4
4
4
5
5
5
6
7
8
8
9
10
11
12
12
13
14
15
16
17
18
19
20
21
22
23
24
24
24
24
25
26
27
28
29
30
31
32
33
34
35
36
37
38
39
40
41
42
43
44
45
| Позиция на иллюстрации | Заводской номер детали | Название детали | |
|---|---|---|---|
| 1 | 201418 | Болт | |
| 2 | 252134 | Шайба | |
| 3 | 252004 | Шайба | |
| 4 | 379198 | Кляммер | |
| 5 | 540А-1104519-01 | Прокладка | |
| 6 | 308765 | Хомут | |
| 7 | 540-2917139 | Болт зажимной | |
| 8 | 025-030-30-2-2 | Кольцо | |
| 9 | 549А-1113128 | Штуцер | |
| 10 | 540-1104212 | Шланг | |
| 11 | 549Е-1018400 | Штуцер | |
| 12 | 549А-1018442 | Прокладка | |
| 13 | 7822-1104572 | Топливопровод | |
| 14 | 379355 | Штуцер | |
| 15 | 7822-1113010 | Насос топливный | |
| 16 | 78221-1104420 | Топливопровод | |
| 17 | 549А-1113134 | Хомут | |
| 18 | 250508 | Гайка | |
| 19 | 344595 | Тройник | |
| 20 | 78221-1104562 | Топливопровод | |
| 21 | 252023 | Шайба 31 | |
| 22 | 342444 | Гайка | |
| 23 | 78221-1104558 | Топливопровод | |
| 24 | 344757 | Ниппель | |
| 25 | 78221-1104590 | Топливопровод | |
| 26 | 78221-1104585 | Топливопровод | |
| 27 | 75553-1104295 | Переходник 3/4"-16UNF-2А | |
| 28 | AS10026SS | Шланг | |
| 29 | AS8023SS | Шланг | |
| 30 | 75553-1104294 | Переходник 7/8"-14UNF-2А | |
| 31 | 379473 | Ниппель | |
| 32 | 78221-1104504 | Топливопровод | |
| 33 | 262541 | Пробка | |
| 34 | 78221-1104450 | Топливопровод | |
| 35 | 78221-1104370 | Топливопровод | |
| 36 | 7822-1101010 | Бак топливный | |
| 37 | 252020 | Шайба 22 | |
| 38 | 252142 | Шайба | |
| 39 | 202302 | Болт | |
| 40 | 379659 | Угольник | |
| 41 | 379652 | Угольник | |
| 42 | 262541 | Пробка | |
| 43 | 78221-1104120 | Трубка подвода топлива | |
| 44 | 540-2917144 | Прокладка | |
| 45 | 540А-1018132 | Болт |
Содержащиеся в справочниках-каталогах запасные части и детали не предлагаются к продаже, а носят исключительно информационный характер