Каталог запасных частей к технике: БелАЗ-7822. Монтаж гидравлического привода тормозов
1
2
3
4
5
6
7
7
7
8
8
8
8
8
9
9
10
10
11
12
13
13
14
14
14
14
14
15
16
17
18
18
18
19
20
21
21
22
23
23
24
25
26
27
28
29
30
31
32
32
32
32
33
33
33
33
33
34
35
35
35
35
35
36
36
36
36
36
37
37
37
38
39
40
40
41
42
42
43
43
44
45
46
47
48
49
50
51
52
53
54
55
56
56
56
56
57
58
58
59
59
59
60
61
61
61
62
63
64
65
65
66
67
68
69
70
71
72
72
72
73
74
75
76
77
78
79
80
81
82
83
84
85
86
87
88
89
90
91
92
93
94
95
96
97
98
99
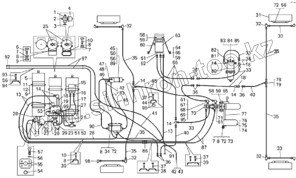
| Позиция на иллюстрации | Заводской номер детали | Название детали | |
|---|---|---|---|
| 1 | 7512-3545088 | Удлинитель | |
| 2 | 262542 | Пробка | |
| 3 | 540-2917362 | Прокладка | |
| 4 | 16.382901 | Датчик давления | |
| 5 | 7513-3545010 | Пневмогидроаккумулятор | |
| 6 | 201511 | Болт | |
| 7 | 252006 | Шайба | |
| 8 | 252156 | Шайба | |
| 9 | 250512 | Гайка | |
| 10 | 201497 | Болт | |
| 11 | 7545-3545070 | Хомут | |
| 12 | 7545-3545062-10 | Кронштейн | |
| 13 | 751211-8609704 | Рукав высокого давления | |
| 14 | 344435 | Угольник (459981645) | |
| 15 | 75211-3720210-01 | Реле давления | |
| 16 | 379497 | Штуцер | |
| 17 | 75131-8609686 | Рукав высокого давления | |
| 18 | 7520-3408482 | Удлинитель | |
| 19 | 75125-3515110 | Клапан защитный двойной | |
| 20 | 7822-3408370 | Переходник | |
| 21 | 751211-8609670 | Рукав высокого давления | |
| 22 | 549А-3544900-10 | Фильтр | |
| 23 | 540М-3506999 | Прокладка | |
| 24 | 262541 | Пробка | |
| 25 | 7545-3545010 | Пневмогидроаккумулятор | |
| 26 | 344436 | Угольник | |
| 27 | 75131-8609670 | Рукав высокого давления | |
| 28 | 78221-4617850 | Рукав высокого давления | |
| 29 | 344452 | Угольник | |
| 30 | 540В-3408106 | Скоба | |
| 31 | 7821-3501210 | Щиток | |
| 32 | 344213 | Тройник | |
| 33 | 751211-8609676 | Рукав высокого давления (45364177) | |
| 34 | 7822-3428010 | Автомат разгрузки насоса | |
| 35 | 751211-8609686 | Рукав высокого давления | |
| 36 | 344006 | Ниппель | |
| 37 | 201424 | Болт | |
| 38 | 344662 | Скоба | |
| 39 | 75211-6603725 | Скоба | |
| 40 | 751211-8609690 | Рукав высокого давления | |
| 41 | 78221-3506600 | Труба всасывающая | |
| 42 | 549-8609640 | Хомут | |
| 43 | 7821-3506098 | Рукав всасывающий | |
| 44 | 75211-6603724 | Скоба | |
| 45 | ТО-41-4200042 | Прокладка | |
| 46 | 78221-4617820 | Рукав высокого давления | |
| 47 | 344287 | Штуцер | |
| 48 | 030-035-30-2-2 | Кольцо | |
| 49 | 7822-3506540 | Фланец | |
| 50 | 201501 | Болт | |
| 51 | 7555А-3506020 | Переходник | |
| 52 | 7821-3506101 | Переходник | |
| 53 | 262543 | Пробка | |
| 54 | 036-041-30-2-2 | Кольцо | |
| 55 | 78202-4617327 | Прижим | |
| 56 | 252136 | Шайба | |
| 57 | 341347 | Винт М10х35 (0034131700) | |
| 58 | 201458 | Болт | |
| 59 | 252135 | Шайба | |
| 60 | 7555А-3504218 | Кронштейн | |
| 61 | 015-019-25-2-2 | Кольцо | |
| 62 | 344022 | Ниппель | |
| 63 | 7821-3537010-10 | Кран управления стояночным тормозом | |
| 64 | 201454 | Болт | |
| 65 | 250510 | Гайка | |
| 66 | 751211-8609680 | Рукав высокого давления | |
| 67 | 344448 | Угольник | |
| 68 | 342321 | Гайка | |
| 69 | 7512-3514168 | Шайба защитная | |
| 70 | 78221-3514010-02 | Кран управления тормозами | |
| 71 | 344356 | Пробка М18х1,5 | |
| 72 | 201493 | Болт | |
| 73 | 78221-3504021 | Опора | |
| 74 | 7547-1108016 | Накладка педали | |
| 75 | 224622 | Винт | |
| 76 | 252037 | Шайба | |
| 77 | 78221-3504020 | Вал | |
| 78 | 250640 | Гайка | |
| 79 | 344207 | Тройник | |
| 80 | 7545-3519310-20 | Цилиндр стояночного тормоза | |
| 81 | 250560 | Гайка | |
| 82 | 252139 | Шайба | |
| 83 | 540М-3519138 | Вилка штока | |
| 84 | 540М-3519366 | Палец | |
| 85 | 258053 | Шплинт | |
| 86 | 344010 | Ниппель | |
| 87 | 751211-8609700 | Рукав высокого давления | |
| 88 | 751211-8609710 | Рукав высокого давлении | |
| 89 | 3102.28.03 | Автомат разгрузки насоса | |
| 90 | 7822-4617330 | Труба | |
| 91 | 75211-1104212 | Шланг | |
| 92 | 540А-1015010 | Шланг соединительный | |
| 93 | 200317 | Болт | |
| 94 | 548А-1712495-10 | Скоба | |
| 95 | 7555А-3506022 | Переходник | |
| 96 | 540А-3506988 | Вкладыш | |
| 97 | 7822-4617246-10 | Труба | |
| 98 | 344450 | Угольник | |
| 99 | 379049 | Ниппель |
Содержащиеся в справочниках-каталогах запасные части и детали не предлагаются к продаже, а носят исключительно информационный характер