Каталог запасных частей к технике: БелАЗ-7822. Монтаж электрооборудования на кабине
1
2
3
3
4
4
5
5
5
5
5
5
6
7
7
7
8
9
10
11
12
13
14
14
15
15
16
17
18
19
20
21
22
23
24
24
25
26
27
28
29
30
31
32
33
34
35
36
37
38
39
40
41
42
43
44
44
44
45
46
47
48
49
50
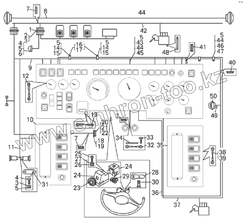
| Позиция на иллюстрации | Заводской номер детали | Название детали | |
|---|---|---|---|
| 1 | 15.3723 | Панель соединительная | |
| 2 | 220105 | Винт | |
| 3 | 252004 | Шайба | |
| 4 | 220103 | Винт | |
| 5 | 252134 | Шайба | |
| 6 | ноя.14 | Плафон | |
| 7 | 549А-3716046 | Втулка | |
| 8 | 7821-3724230 | Жгут проводов фар | |
| 9 | 78221-3724008 | Жгут основной | |
| 10 | 7822-3747250 | Панель реле левая | |
| 11 | 7821-3724226 | Жгут отопителя | |
| 12 | 7821-3724185 | Перемычка «массы» тахометра | |
| 13 | 549А-3724194 | Перемычка | |
| 14 | 78211-3724504 | Стойка крепления проводов | |
| 15 | 250508 | Гайка | |
| 16 | 549А-3724392 | Прокладка | |
| 17 | 344621 | Кляммер | |
| 18 | 500-3723242 | Прокладка | |
| 19 | АР-93УХЛ2 | Розетка | |
| 20 | 221512 | Винт | |
| 21 | 250458 | Гайка | |
| 22 | 252130 | Шайба | |
| 23 | 64221-3709222 | Чехол переключателя | |
| 24 | 66.3709 | Переключатель поворота | |
| 25 | 220080 | Винт | |
| 26 | 250464 | Гайка | |
| 27 | 252133 | Шайба | |
| 28 | 64227-3724622 | Хомут | |
| 29 | 64221-3709219 | Втулка сбрасывателя | |
| 30 | 220077 | Винт | |
| 31 | СЭ300 | Сопротивление | |
| 32 | 7548-3724190 | Перемычка | |
| 33 | 201458 | Болт | |
| 34 | 540-5301144 | Прокладка | |
| 35 | 78221-3747200 | Панель реле правая | |
| 36 | 7821-3724018 | Жгут проводов добавочный | |
| 37 | 78211-3724220 | Жгут проводов заднего стеклоочистителя | |
| 38 | 7509-3724190 | Перемычка | |
| 39 | 7821-3724184 | Перемычка предохранителя | |
| 40 | 549А-2108247 | Кольцо | |
| 41 | 200-3724015 | Втулка | |
| 42 | 78211-3624266 | Жгут проводов переднего стеклоочистителя | |
| 43 | 540А-1104519-01 | Прокладка | |
| 44 | 201418 | Болт | |
| 45 | 315407 | Кляммер | |
| 46 | 548А-1104696-01 | Прокладка | |
| 47 | 315406 | Кляммер | |
| 48 | 7821-3724182 | Провод массы стеклоомывателя | |
| 49 | 7821-3724181 | Провод массы | |
| 50 | ВК413 | Датчик давления |
Содержащиеся в справочниках-каталогах запасные части и детали не предлагаются к продаже, а носят исключительно информационный характер