Каталог запасных частей к технике: Атек ЭО-4321Б. 49.2000.000 Электрооборудование
40.2000.000
1
1
2
2
3
4
5
6
7
8
9
9
10
11
12
12
13
14
15
16
17
18
19
20
21
22
23
24
25
26
27
28
29
30
31
32
33
34
35
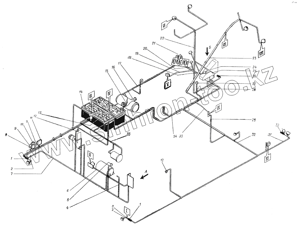
| Позиция на иллюстрации | Заводской номер детали | Название детали | |
|---|---|---|---|
| 40.2000.000 | 40.2000.000 | Электрооборудование | |
| 1 | 37.003.419.ПС2-А2 | Панель соединительная | |
| 2 | 10.2009.000 | Жгут | |
| 3 | 10.2000.340 | Провод | |
| 4 | 10.2000.180 | Провод | |
| 5 | 37.003.569.ТМ111 | Датчик | |
| 6 | 33.1400.020-01 | Провод | |
| 7 | 10.2007.000 | Жгут | |
| 8 | 37.003.395.РБ1 | Реле | |
| 9 | 10.2000.180 | Провод | |
| 10 | 37.003.075.РС502 | Реле | |
| 11 | 37.003.256.РР362-Б1 | Реле-регулятор | |
| 12 | 37.003.569.ТМ.100 | Датчик | |
| 13 | 10.2011.000 | Жгут | |
| 14 | 959.24.6СТ-182ЭМС | Батарея | |
| 15 | 49.2000.130 | Провод | |
| 16 | 49.2000.140 | Провод | |
| 17 | 10.2006.000 | Жгут | |
| 18 | 49.2003.000 | Жгут | |
| 19 | 49.2000.120 | Провод | |
| 20 | 49.2000.070 | Провод | |
| 21 | 10.2013.000 | Жгут | |
| 22 | 49.2004.000 | Жгут | |
| 23 | 49.2000.001 | Труба | |
| 24 | 10.2012.000 | Жгут | |
| 25 | 49.2002.000 | Жгут | |
| 26 | 37.003.419.ПС5 | Панель соединительная | |
| 27 | 37.003.400.ВК318-Б | Выключатель | |
| 28 | 10.2000.150 | Провод | |
| 29 | 10.2017.000 | Жгут | |
| 30 | 37.003.235.ФГ305 | Фара | |
| 31 | 49.2006.000 | Жгут | |
| 32 | 10.2000.010 | Провод | |
| 33 | 49.2001.000 | Жгут | |
| 34 | 10.2008.000 | Жгут | |
| 35 | 7798.8.25 | Болт | |
| 36 | 6964.ФП132 | Фонарь задний | |
| 37 | 17473.5.16 | Винт | |
| 38 | 6402.5 | Шайба | |
| 39 | 10.2000.280 | Корпус фонаря | |
| 40 | 5915.6 | Гайка | |
| 41 | 6402.6 | Шайба | |
| 42 | 17473.6.16 | Винт | |
| 43 | 37.003.187.ПД308-А | Лампа подкапотная | |
| 44 | 2023.A12-21 | Лампа | |
| 45 | 37.003.738.ВК30-Б | Переключатель | |
| 46 | 5915.8 | Гайка | |
| 47 | 6402.8 | Шайба | |
| 48 | 10.2000.330 | Провод | |
| 49 | 6958.8 | Шайба | |
| 50 | 17475.3.25 | Винт | |
| 51 | ПР.15-0447K | Розетка | |
| 52 | 6402.3 | Шайба | |
| 53 | 5916.3 | Гайка | |
| 54 | 5916.5 | Гайка | |
| 55 | 6402.4 | Шайба | |
| 56 | 10.2000.350 | Провод | |
| 57 | 10.2000.260 | Провод | |
| 58 | OB.65.2000 | Элемент контрольный | |
| 59 | 5927.5 | Гайка | |
| 60 | 17473.5.20 | Винт | |
| 61 | 17473.4.14 | Винт | |
| 62 | 37.003.008.ПР2-Б | Предохранитель | |
| 63 | 10.2000.240 | Провод | |
| 64 | 10.2000.250 | Перемычка | |
| 65 | 37.003.402.BK322 | Выключатель | |
| 66 | 37.003.417.П305 | Переключатель | |
| 67 | 78.047.P11-45M | Выключатель | |
| 68 | 10.2000.360 | Провод | |
| 69 | 49.2000.060 | Перемычка | |
| 70 | 10.2000.270 | Провод | |
| 71 | 49.2000.010 | Перемычка | |
| 72 | 49.2000.090 | Перемычка | |
| 73 | 33.1401.140-07 | Провод | |
| 74 | 33.1401.140-06 | Провод | |
| 75 | 37.003.231.ПК.201-А | Плафон | |
| 76 | 37.003.419.ПС4-А2 | Панель соединительная | |
| 77 | 7798.6.20 | Болт | |
| 78 | 37.003.235.С311 | Сигнал | |
| 79 | 37.003.830.ФГ304 | Фара тракторная | |
| 80 | 49.2000.080 | Провод | |
| 81 | 02.2303.100 | Цоколь | |
| 82 | 10.2000.001 | Планка | |
| 83 | 49.2000.040 | Перемычка | |
| 84 | 49.2000.020 | Провод | |
| 85 | 49.2000.050 | Провод | |
| 86 | 49.2000.030 | Провод | |
| 87 | 10.2005.000 | Провод | |
| 88 | 49.2000.150 | Провод | |
| 89 | 49.2000.110 | Провод | |
| 90 | 6964.УП101 | Указатель боковой поворота | |
| 91 | 02.2302.100 | Цоколь | |
| 92 | 17473.6.35 | Винт | |
| 93 | 37.003.230.ПФ204 | Фонарь передний | |
| 94 | 37.003.230ПФ204Б | Фонарь передний |
Содержащиеся в справочниках-каталогах запасные части и детали не предлагаются к продаже, а носят исключительно информационный характер