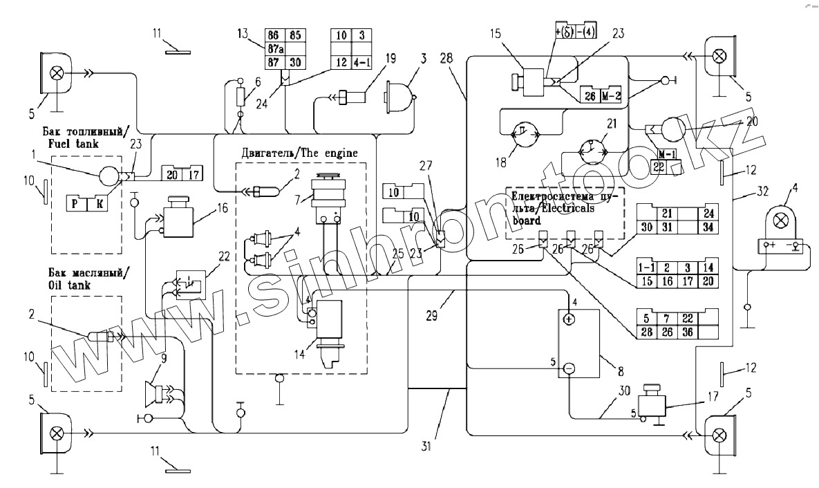
Каталог запасных частей к технике: Амкодор-6223А. 6223.18.00.000 Электросистема
1
2
2
3
4
5
5
5
5
6
6
7
8
9
10
10
11
11
12
12
13
14
15
16
17
18
19
20
21
22
23
23
23
24
25
26
26
26
27
28
29
30
31
32
34
| Позиция на иллюстрации | Заводской номер детали | Название детали | |
|---|---|---|---|
| 1 | ДУМП-10 | Датчик указателя уровня топлива | |
| 2 | ДУТЖ | Датчик | |
| 3 | 18.3829 | Датчик | |
| 4 | МС-2-12-О | Маяк сигнальный | |
| 5 | 8724.304 | Фара рабочая | |
| 6 | БП-11-02 | Блок предохранителей | |
| 7 | 18.3771 | Генератор | |
| 8 | 6СТ-88А | Батарея аккумуляторная | |
| 9 | 20.3721-01 | Сигнализатор звуковой | |
| 10 | 3222.3731 | Световозвращатель | |
| 11 | 3212.3731 | Световозвращатель боковой | |
| 12 | 3212.3731 | Световозвращатель боковой | |
| 13 | 738.3747-30 | Реле | |
| 14 | СТ222-А | Стартер | |
| 15 | 351.3730 | Электродвигатель с центробежным насосом | |
| 16 | МЭ255 | Электродвигатель | |
| 17 | ВК318-Б | Выключатель массы | |
| 18 | ВК12-1 | Выключатель | |
| 19 | ДАДМ | Датчик | |
| 20 | ДЗМФ | Датчик засорённости масляного фильтра | |
| 21 | ВК12-3 | Выключатель блокировки | |
| 22 | 141.3828 | Термовыключатель | |
| 23 | 602602 | Колодка гнездовая | |
| 24 | 469.59.00.00 | Колодка гнездовая | |
| 25 | 6223А.18.00.200 | Жгут 2 | |
| 26 | 602608 | Колодка гнездовая | |
| 27 | 602602 | Колодка гнездовая | |
| 28 | 6223А.18.00.300 | Жгут 3 | |
| 29 | 6222.18.00.400 | Провод 4 | |
| 30 | 6223А.18.00.500 | Провод 5 | |
| 31 | 622А.18.00.700 | Провод М-1 | |
| 32 | 6223А.18.00.350 | Жгут 4 | |
| 34 | 16.3740 | Штифтовая свеча накаливания |
Содержащиеся в справочниках-каталогах запасные части и детали не предлагаются к продаже, а носят исключительно информационный характер