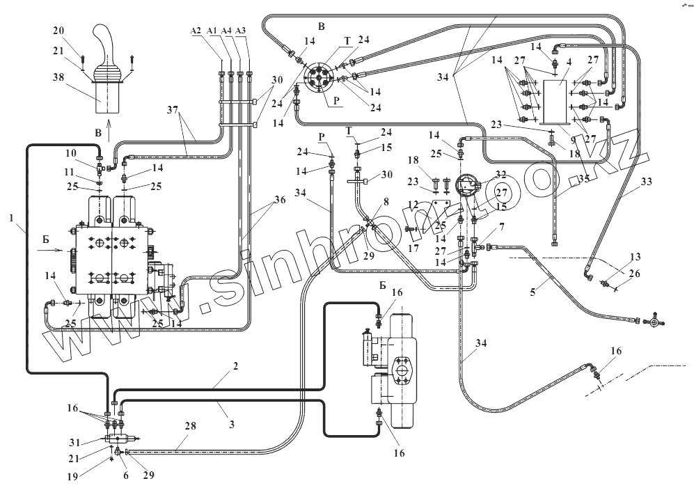
Каталог запасных частей к технике: Амкодор-352. 350.06.09.000 Управление распределителем
1
2
3
4
5
6
7
8
9
10
11
12
13
14
14
14
14
14
14
14
14
14
14
14
14
14
15
15
16
16
16
16
17
18
18
19
20
21
21
23
23
24
24
24
24
24
25
25
25
25
25
25
26
27
27
27
27
27
28
29
29
30
30
31
32
33
34
34
34
35
36
37
38
| Позиция на иллюстрации | Заводской номер детали | Название детали | |
|---|---|---|---|
| 1 | 350.06.09.100 | Трубопровод | |
| 2 | 350.06.09.200 | Трубопровод | |
| 3 | 350.06.09.300 | Трубопровод | |
| 4 | 350.06.09.400 | Блок | |
| 5 | ТО-28А.06.09.050 | Рукав | |
| 6 | ТО-28А.06.09.060 | Угольник | |
| 7 | ТО-28А.06.09.070 | Тройник | |
| 8 | ТО-28А.06.09.090 | Рукав | |
| 9 | 350.06.09.001 | Кронштейн | |
| 10 | ТО-28А.06.09.003 | Тройник | |
| 11 | ТО-28А.06.09.004 | Гайка | |
| 12 | ТО-28А.06.09.005 | Кронштейн | |
| 13 | УДГ1-01.01.001 | Штуцер | |
| 14 | УДГ1-01.01.002 | Штуцер | |
| 15 | УДГ1-01.01.003 | Штуцер | |
| 16 | УДГ1-01.03.001 | Штуцер | |
| 17 | М8x20.7796 | Болт | |
| 18 | М10x20.7796 | Болт | |
| 19 | М6x12.7798 | Болт | |
| 20 | М6x16.17473 | Винт | |
| 21 | 6.6402 | Шайба | |
| 22 | 8.6402 | Шайба | |
| 23 | 10.6402 | Шайба | |
| 24 | 011-014-19.9833/18829 | Кольцо | |
| 25 | 012-016-25.9833/18829 | Кольцо | |
| 26 | 12А0.23358 | Прокладка | |
| 27 | 14А0.23358 | Прокладка | |
| 28 | 10х17,5-1,47.10362 | Рукав (1500 мм) | |
| 29 | 12-20/9-C7W2 | Зажим TORRO | |
| 30 | КС 5 300 | Кабельная стяжка | |
| 31 | КГ-6/3Р2 | Клапан гидроуправляемый | |
| 32 | 64000А | Гидропневмоаккумулятор | |
| 33 | 1SN NP6x900 A61A61 | Рукав | |
| 34 | 1SN NP6x1050 A60A61 | Рукав | |
| 35 | 1SN NP6x850 A60A61 | Рукав | |
| 36 | 1SN NP6x1850 A60A61 | Рукав | |
| 37 | 1SN NP6x2250 A60A61 | Рукав | |
| 38 | 101ВН-01 | Блок управления |
Содержащиеся в справочниках-каталогах запасные части и детали не предлагаются к продаже, а носят исключительно информационный характер