Каталог запасных частей к технике: Амкодор-208А. Схема электрооборудования
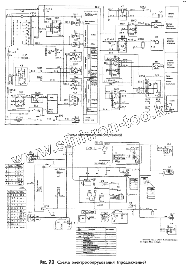
HL7
HL6
HL5
XS27
K8
K1
K7
HL8
FU2
EL6
EL4
HL16
HL15
XS1
XS24
XS28
HL4
HL4
YA3
YA2
YA1
M4
M2
M2
M5
SA2
HL2
HL2
HL1
HL1
XS23
HL3
HL3
HL17
HL17
EL2
EL1
EL3
EL3
M3
M1
SB12
SK1
SP1
G1
SB8
SB10
SB7
SB9
SP5
SP5
SP4
SP4
SP2
SB11
SB14
SB6
SB13
SB13
FU3
FU3
FU3
FU4
FU4
FU4
FU4
FU4
FU4
GB2
XS26
XS50
XS19
XS18
XS17
XS46
XS16
XS20
XS30
XS7
GB1
HA1
S1
BK2
BK1
BP1
B2
SP3
| Позиция на иллюстрации | Заводской номер детали | Название детали | |
|---|---|---|---|
| K | K | Реле блокировки | |
| HL7 | HL7 | Световозвращатель задний | |
| HL6 | HL6 | Световозвращатель боковой | |
| HL5 | HL5 | Световозвращатель боковой | |
| XS51 | XS51 | Розетка двухконтактная с чехлом | |
| XS27 | XS27 | Розетка автомобильная | |
| [Розетка] | [Розетка] | Розетка | |
| K8 | K8 | Реле-прерыватель поворотов | |
| K1 | K1 | Реле стартера | |
| K7 | K7 | Реле включения контрольной лампы уровню масла в гидробаке | |
| HL8 | HL8 | Световозвращатель задний | |
| FU2 | FU2 | Предохранитель | |
| EL6 | EL6 | Плафон | |
| EL4 | EL4 | Патрон лампы | |
| HL16 | HL16 | Маяк сигнальный | |
| HL15 | HL15 | Контрольная лампа указателя поворотов | |
| H1.2 | H1.2 | Контрольная лампа аварийной температуры | |
| XS1 | XS1 | Колодка гнездовая | |
| XS24 | XS24 | Колодка гнездовая | |
| XS28 | XS28 | Колодка гнездовая | |
| HL4 | HL4 | Фонарь задний многофункциональный | |
| YA3 | YA3 | Электромагнитный клапан пускового аэрозольного приспособления | |
| YA2 | YA2 | Электромагнит | |
| YA1 | YA1 | Электромагнит | |
| M4 | M4 | Электродвигатель стеклоомывателя | |
| M2 | M2 | Электродвигатель отопителя | |
| M5 | M5 | Электродвигатель вентилятора | |
| SA2 | SA2 | Центральный переключатель света | |
| HL2 | HL2 | Фонарь передний многофункциональный | |
| HL1 | HL1 | Фонарь передний многофункциональный | |
| XS23 | XS23 | Колодка гнездовая | |
| HL3 | HL3 | Фонарь задний многофункциональный | |
| HL17 | HL17 | Фонарь заднего хода | |
| EL2 | EL2 | Фара рабочая передняя | |
| EL1 | EL1 | Фара рабочая передняя | |
| EL3 | EL3 | Фара рабочая задняя | |
| P1.4 | P1.4 | Указатель напряжения | |
| M3 | M3 | Стеклоочиститель | |
| M1 | M1 | Стартер | |
| SB12 | SB12 | Выключатель правого указателя поворотов | |
| SK1 | SK1 | Датчик сигнализатора аварийной температуры охлаждающей жидкости | |
| SP1 | SP1 | Датчик аварийной сигнализации давления масла в двигателе | |
| G1 | G1 | Генератор | |
| SB8 | SB8 | Выключатель электродвигателя отопителя | |
| SB10 | SB10 | Выключатель электродвигателя омывателя | |
| SB7 | SB7 | Выключатель фонаря сигнального | |
| SB9 | SB9 | Выключатель стеклоочистителя (зеленый) | |
| SP5 | SP5 | Выключатель света "СТОП" гидравлический | |
| SP4 | SP4 | Выключатель света "СТОП" гидравлический | |
| SP2 | SP2 | Датчик сигнализации засорения воздушного фильтра | |
| SB11 | SB11 | Выключатель левого указателя поворотов | |
| SB14 | SB14 | Выключатель звукового сигнала | |
| SB6 | SB6 | Выключатель задней рабочей фары | |
| [Выключатель блокировки органов управления] | [Выключатель блокировки органов управления] | Выключатель блокировки органов управления | |
| SB13 | SB13 | Выключатель | |
| SB13 | SB13 | Выключатель | |
| FU3 | FU3 | Блок предохранителей | |
| FU4 | FU4 | Блок предохранителей | |
| GB2 | GB2 | Аккумуляторная батарея | |
| XS26 | XS26 | Колодка гнездовая | |
| XS50 | XS50 | Колодка гнездовая | |
| XS19 | XS19 | Колодка гнездовая | |
| XS18 | XS18 | Колодка гнездовая | |
| XS17 | XS17 | Колодка гнездовая | |
| XS46 | XS46 | Колодка гнездовая | |
| XS16 | XS16 | Колодка гнездовая | |
| XS20 | XS20 | Колодка гнездовая | |
| XS30 | XS30 | Колодка гнездовая | |
| XS7 | XS7 | Колодка гнездовая | |
| GB1 | GB1 | Аккумуляторная батарея | |
| HA1 | HA1 | Звуковой сигнал | |
| S1 | S1 | Дистанционный выключатель массы | |
| B1 | B1 | Датчик указателя уровня топлива | |
| BK2 | BK2 | Датчик указателя температуры охлаждающей жидкости | |
| BK1 | BK1 | Датчик указателя температуры масла в гидросистеме | |
| BP1 | BP1 | Датчик указателя давления масла в двигателе | |
| B2 | B2 | Датчик сигнализации уровня масла в гидробаке | |
| SP3 | SP3 | Датчик сигнализации засорения масляного фильтра гидросистемы |
Содержащиеся в справочниках-каталогах запасные части и детали не предлагаются к продаже, а носят исключительно информационный характер