Каталог запасных частей к технике: KRONE BIG-X-V8/BIG-X-V12. Gear molasses pump
1
1
2
3
4
5
6
7
8
9
10
11
12
13
14
15
16
17
18
18
18
18
19
20
20
20
20
21
22
24
25
26
26
27
27
28
28
29
29
29
29
30
30
30
30
31
32
33
34
35
36
37
38
39
39
40
40
41
42
43
44
45
46
47
48
49
50
51
52
53
54
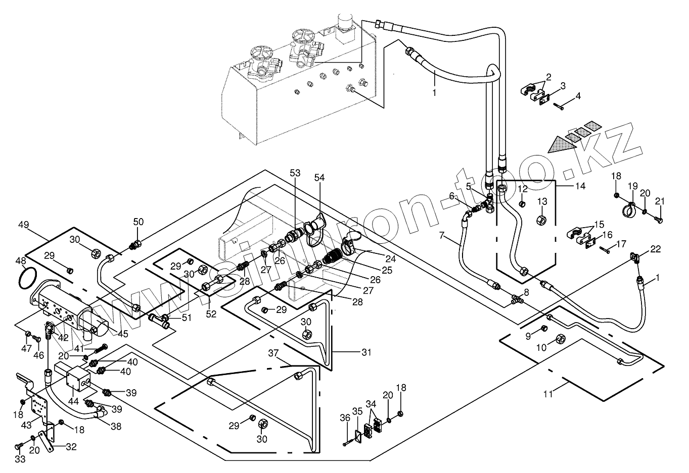
| Позиция на иллюстрации | Заводской номер детали | Название детали | |
|---|---|---|---|
| 009191400 | 009191400 | Sеаling sеt | |
| 009403670 | 009403670 | Рrеssurе соntrоl vаlvе | |
| 1 | 009197910 | High pressure hose line | |
| 2 | 009251500 | Tube clamp-2 halves | |
| 3 | 009251251 | Cover plate | |
| 4 | 009003470 | Hex head bolt | |
| 5 | 009208270 | Adjustable L connection | |
| 6 | 009190100 | Reducer fitting | |
| 7 | 009200780 | High pressure hose line | |
| 8 | 009210731 | T-connector | |
| 9 | 009210471 | Cutting ring | |
| 10 | 009210430 | Nozzle disc cap | |
| 11 | 002286710 | Hydraulic line-incl. nozzle disc cap, cutting ring | |
| 12 | 009197490 | Cutting ring | |
| 13 | 009208050 | Nozzle disc cap | |
| 14 | 002286670 | Hydraulic line-incl. nozzle disc cap, cutting ring | |
| 15 | 009251040 | Tube clamp-2 halves | |
| 16 | 009251300 | Cover plate | |
| 17 | 009014450 | Hex head bolt | |
| 18 | 009082100 | Hex nut | |
| 19 | 009240510 | Tube clip w. rubber | |
| 20 | 009099081 | Detent edged washer | |
| 21 | 009006170 | Hex head bolt | |
| 22 | 009197570 | Flange connection | |
| 24 | 009199940 | Cover-red | |
| 25 | 009211300 | Sleeve | |
| 26 | 002307430 | Double nipple | |
| 27 | 009085242 | Hex nut-low form | |
| 28 | 009210871 | Straight 2-way connector | |
| 29 | 009210461 | Cutting ring | |
| 30 | 009212060 | Nozzle disc cap | |
| 31 | 002286720 | Hydraulic line-incl. nozzle disc cap, cutting ring | |
| 32 | 002286840 | Strap | |
| 33 | 009010542 | Hex head bolt | |
| 34 | 009251460 | Tube clamp-2 halves | |
| 35 | 009251340 | Cover plate | |
| 36 | 009002140 | Hex head bolt | |
| 37 | 002286730 | Hydraulic line-incl. nozzle disc cap, cutting ring | |
| 38 | 009209822 | High pressure hose line | |
| 39 | 009197850 | Male connector | |
| 40 | 009209111 | Male connector | |
| 41 | 009002230 | Hex head bolt | |
| 42 | 009197560 | Flange connection | |
| 43 | 002286850 | Support | |
| 44 | 009193320 | Control bloc | |
| 45 | 009191391 | Рump-4 timеs | |
| 46 | 009006580 | Hex head bolt | |
| 47 | 002223130 | Bushing | |
| 48 | 009376100 | O-ring | |
| 49 | 002286750 | Hydraulic line-incl. nozzle disc cap, cutting ring | |
| 50 | 009211601 | Reducer fitting | |
| 51 | 009210711 | T connector | |
| 52 | 002286740 | Hydraulic line-incl. nozzle disc cap, cutting ring | |
| 53 | 009211450 | Connector plug | |
| 54 | 009211711 | Dust cap-red |
Содержащиеся в справочниках-каталогах запасные части и детали не предлагаются к продаже, а носят исключительно информационный характер