Каталог запасных частей к технике: KRONE BIG-X-650. Hydraulics-lift
1
2
2
2
2
3
3
3
3
4
5
6
7
8
9
10
11
12
13
14
14
14
15
16
16
17
17
18
18
19
20
21
22
22
23
23
24
25
25
25
26
27
28
28
29
30
31
32
33
33
34
35
36
37
38
39
40
41
42
43
43
44
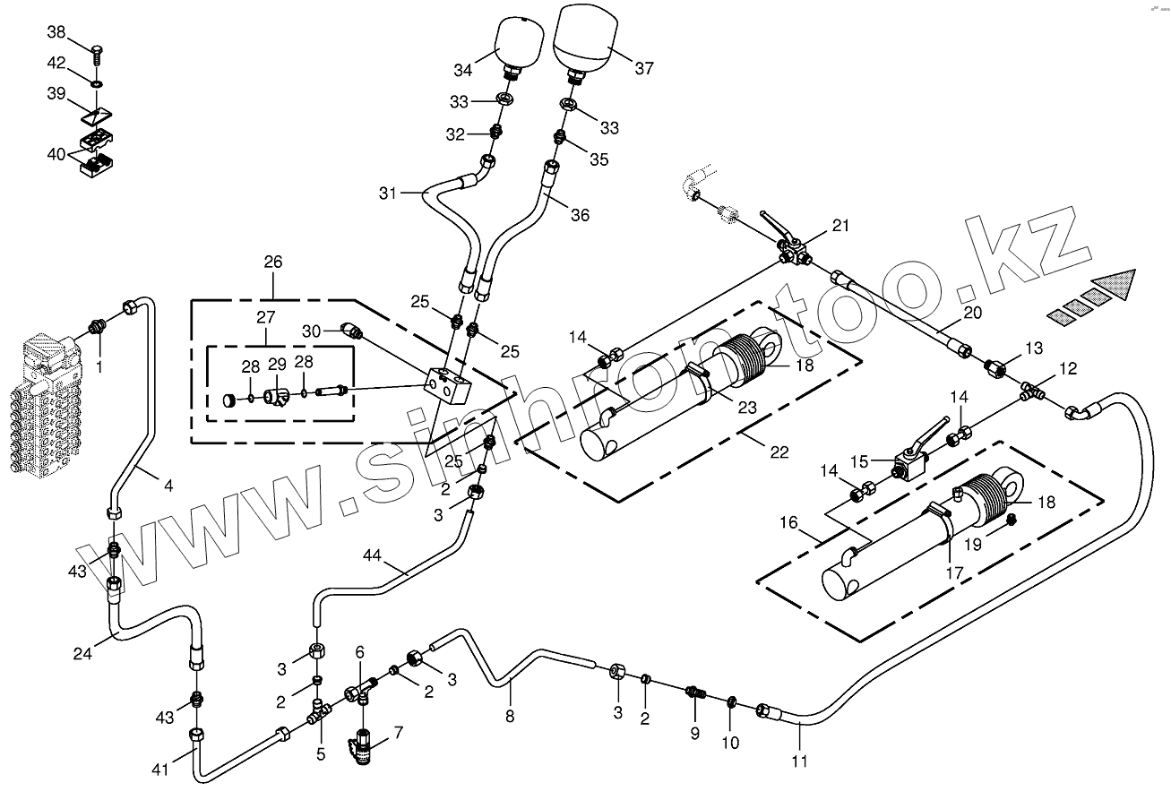
| Позиция на иллюстрации | Заводской номер детали | Название детали | |
|---|---|---|---|
| 1 | 009211741 | Male connector | |
| 2 | 009211831 | Cutting ring | |
| 3 | 009211820 | Nozzle disc cap | |
| 4 | 003602000 | Hydraulic line-incl. nozzle disc cap, cutting ring | |
| 5 | 009211750 | T-connector | |
| 6 | 009212380 | Adjustable L connection | |
| 7 | 009196960 | Connector f.mini-test equipm. | |
| 8 | 003600111 | Hydraulic line | |
| 9 | 009212510 | Straight 2-way connector | |
| 10 | 009210951 | Hex nut-low form | |
| 11 | 009200870 | High pressure hose line | |
| 12 | 009193150 | T-reduction | |
| 13 | 009211840 | Reducer fitting | |
| 14 | 002307440 | Double nipple | |
| 15 | 009211171 | Two-way plug valve | |
| 16 | 009185251 | Hydraulic cylinder | |
| 16 | 009188070 | Sealing set | |
| 17 | 009240040 | Tube clip | |
| 17 | 009240070 | Tube clip | |
| 18 | 009187980 | Bellows | |
| 19 | 009192020 | Grease niple | |
| 20 | 009200840 | High pressure hose line | |
| 21 | 009193090 | Diverter valve | |
| 22 | 009187012 | Sealing set | |
| 22 | 002171142 | Hydraulic cylinder | |
| 23 | 009240050 | Tube clip | |
| 23 | 009240070 | Tube clip | |
| 24 | 009200502 | High pressure hose line | |
| 25 | 009197620 | Male connector | |
| 26 | 009191210 | Lift.hуdr. hооk up-blосk | |
| 27 | 009191360 | Dirесtiоnаl-соntrоl vаlvе | |
| 28 | 009191380 | Sеаling sеt | |
| 29 | 009191370 | Sоlеnоid соil | |
| 30 | 003025300 | Pressure sensor | |
| 31 | 009200960 | High pressure hose line | |
| 32 | 009211440 | Male connector | |
| 33 | 009085441 | Hex nut-low form | |
| 34 | 009212390 | Pressure accumulator | |
| 35 | 009211792 | Male connector | |
| 36 | 009200970 | High pressure hose line | |
| 37 | 009215510 | Pressure accumulator | |
| 38 | 009010421 | Hex head bolt | |
| 39 | 009251340 | Cover plate | |
| 40 | 009251580 | Tube clamp-2 halves | |
| 41 | 003602010 | Hydraulic line-incl. nozzle disc cap, cutting ring | |
| 42 | 009099081 | Detent edged washer | |
| 43 | 009211700 | Connector | |
| 44 | 003600750 | Hydraulic line |
Содержащиеся в справочниках-каталогах запасные части и детали не предлагаются к продаже, а носят исключительно информационный характер