Каталог запасных частей к технике: KRONE BiG X 500. Hydraulics - lift
27 001 836 0
27 017 201 0
27 009 623 0
00 918 701 4
1
2
2
2
3
3
4
4
4
4
4
4
5
6
7
8
9
10
11
12
13
14
15
16
17
18
19
19
19
20
21
25
26
27
28
29
29
30
31
32
33
34
35
36
37
38
38
39
40
41
42
43
44
45
46
47
48
49
50
50
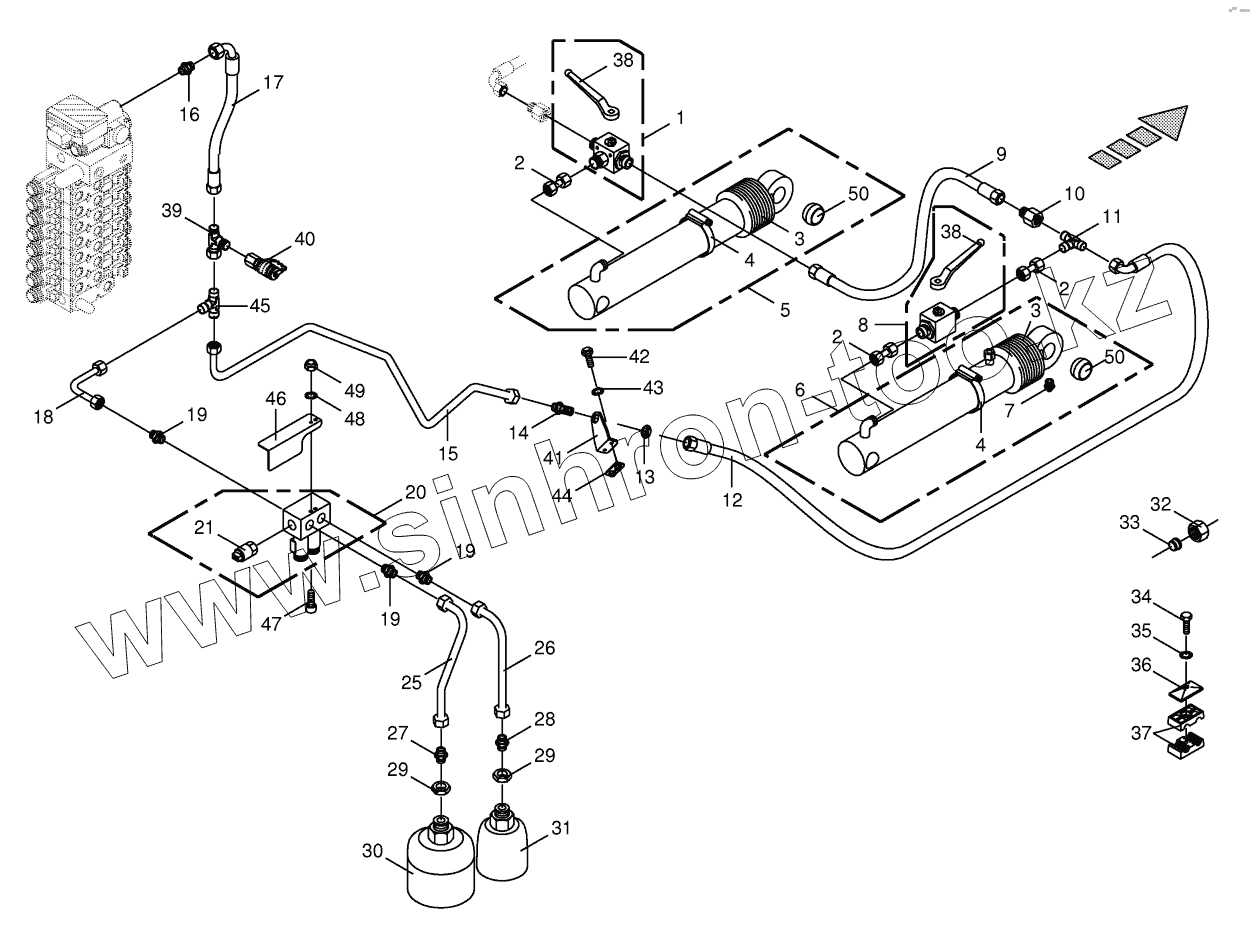
| Позиция на иллюстрации | Заводской номер детали | Название детали | |
|---|---|---|---|
| 27 001 836 0 | 27 001 836 0 | Solenoid coil | |
| 27 017 201 0 | 27 017 201 0 | Direct. valve ins. 2/2 seat electr. S/W | |
| 27 009 623 0 | 27 009 623 0 | Sealing set | |
| 00 918 701 4 | 00 918 701 4 | Gasket set | |
| 1 | 00 919 309 1 | Ball valve -15L-13 three-way 200bar | |
| 2 | 00 230 744 0 | Double nipple | |
| 3 | 00 918 798 0 | Bellows | |
| 4 | 00 924 007 0 | Tube clip | |
| 4 | 00 924 005 0 | Tube clip | |
| 4 | 00 924 004 0 | Tube clip | |
| 5 | 00 217 114 3 | Hydraulic cylinder | |
| 6 | 00 918 525 2 | Hydraulic cylinder | |
| 7 | 00 919 202 0 | Grease niple | |
| 8 | 00 921 117 1 | Two-way plug valve | |
| 9 | 27 003 852 0 | High pressure hose line | |
| 10 | 00 921 184 0 | Reducer fitting | |
| 11 | 00 919 315 0 | T-reduction | |
| 12 | 27 003 844 0 | High pressure hose line | |
| 13 | 00 921 095 1 | Hex nut -low form | |
| 14 | 00 921 251 0 | Straight 2-way connector | |
| 15 | 20 024 467 0 | Hydraulic line -incl. nozzle disc cap, cutting ring | |
| 16 | 00 921 174 1 | Male connector | |
| 17 | 27 002 448 0 | High pressure hose line | |
| 18 | 20 021 752 0 | Hydraulic line -incl. nozzle disc cap, cutting ring | |
| 19 | 00 919 762 0 | Male connector | |
| 20 | 27 000 823 1 | Lifting gear storage connection block | |
| 21 | 00 302 530 1 | Pressure sensor 0-200 bar analogue -lifting gear | |
| 25 | 20 020 702 0 | Hydraulic line -incl. nozzle disc cap, cutting ring | |
| 26 | 20 020 703 0 | Hydraulic line -incl. nozzle disc cap, cutting ring | |
| 27 | 00 921 179 2 | Male connector | |
| 28 | 00 921 144 0 | Male connector | |
| 29 | 00 908 544 1 | Hex nut -low form | |
| 30 | 00 921 551 0 | Pressure accumulator | |
| 31 | 00 921 239 0 | Pressure accumulator | |
| 32 | 00 921 182 0 | Nozzle disc cap | |
| 33 | 00 921 183 1 | Cutting ring | |
| 34 | 00 901 042 1 | Hex head bolt | |
| 35 | 00 909 908 1 | Detent edged washer | |
| 36 | 00 925 134 0 | Cover plate | |
| 37 | 00 925 166 0 | Tube clamp -2 halves | |
| 38 | 00 919 664 0 | Hand lever -incl. screw, washer | |
| 39 | 00 921 238 0 | Adjustable L connection | |
| 40 | 00 919 696 0 | Connector f.mini-test equipm. | |
| 41 | 20 024 504 0 | Support | |
| 42 | 00 900 617 0 | Hex head bolt | |
| 43 | 00 909 908 1 | Detent edged washer | |
| 44 | 00 213 287 0 | Carrier plate | |
| 45 | 00 921 175 0 | T-connector | |
| 46 | 20 026 083 0 | Guard plate | |
| 47 | 00 903 055 0 | Allen screw | |
| 48 | 00 909 906 1 | Detent edged washer | |
| 49 | 00 908 704 1 | Locknut | |
| 50 | 27 006 670 0 | Joint bearing |
Содержащиеся в справочниках-каталогах запасные части и детали не предлагаются к продаже, а носят исключительно информационный характер