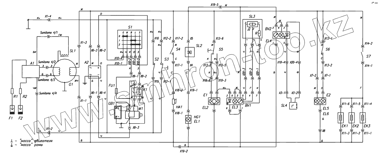
Каталог запасных частей к технике: Русская механика Снегоход "Тайга-Атака". Электросхема
А2
Провод белый
Ж
Ж
Ж
Ж
Ж
Ж
Ж
Ж
Ж
Ж
Ж
Ж
ЖЧ
Провод зеленый
Провод зеленый
Провод зеленый
Провод зеленый
Провод зеленый
Провод зеленый
Кч
Кч
Кч
Кч
Кч
Кч
Кч
Кч
Кч
К
К
К
К
К
К
К
О
О
О
О
С
С
С
С
Г
Г
Г
ГЖ
Ф
Ф
Ч
Ч
Ч
Ч
Ч
Ч
Ч
Ч
Ч
Ч
Ч
Ч
Ч
ЧЖ
Провод белый
Провод белый
Провод белый
Провод белый
Провод белый
Провод белый
Провод белый
Провод белый
K1
F1
F2
HA1
BV1
М1
BV2
S7
Е1
Е2
ЕК1
ЕК2
ЕК3
EL4
S2
S4
S6
S3
SL1
SL3
SL4
SL2
S1
А1
EL3
HG1
EL1
GB1
EL2
EL5
EL6
G1
R1
R2
S5
FU1
| Позиция на иллюстрации | Заводской номер детали | Название детали | |
|---|---|---|---|
| А2 | А2 | Регулятор напряжения | |
| Провод белый | Провод белый | Провод белый | |
| Ж | Ж | Провод желтый | |
| ЖЧ | ЖЧ | Провод желтый с черной полосой | |
| Провод зеленый | Провод зеленый | Провод зеленый | |
| Кч | Кч | Провод коричневый | |
| К | К | Провод красный | |
| О | О | Провод оранжевый | |
| С | С | Провод серый | |
| Г | Г | Провод синий | |
| ГЖ | ГЖ | Провод синий с желтой полосой | |
| Ф | Ф | Провод фиолетовый | |
| Ч | Ч | Провод черный | |
| ЧЖ | ЧЖ | Провод черный с желтой полосой | |
| Провод белый | Провод белый | Провод белый | |
| K1 | K1 | Реле стартера | |
| F1 | F1 | Свеча зажигания | |
| F2 | F2 | Свеча зажигания | |
| HA1 | HA1 | Сигнализатор звуковой заднего хода | |
| BV1 | BV1 | Спидометр | |
| М1 | М1 | Стартер | |
| BV2 | BV2 | Тахометр | |
| S7 | S7 | Тумблер нагревателей | |
| Е1 | Е1 | Фара | |
| Е2 | Е2 | Фонарь задний | |
| ЕК1 | ЕК1 | Элемент нагревательный рычага газа | |
| ЕК2 | ЕК2 | Элементы нагревательные рукояток руля | |
| ЕК3 | ЕК3 | Элементы нагревательные рукояток руля | |
| EL4 | EL4 | Лампа стоп-сигнала фонаря заднего | |
| S2 | S2 | Выключатель аварийной остановки двигателя | |
| S4 | S4 | Выключатель сигнала заднего хода | |
| S6 | S6 | Выключатель стоп-сигнала | |
| S3 | S3 | Выключатель экстренной остановки двигателя | |
| SL1 | SL1 | Датчик | |
| SL3 | SL3 | Датчик скорости | |
| SL4 | SL4 | Датчик температуры | |
| SL2 | SL2 | Датчик уровня масла | |
| S1 | S1 | Замок зажигания | |
| А1 | А1 | Коммутатор со встроенным трансформатором | |
| EL3 | EL3 | Лампа габаритного огня фонаря заднего | |
| HG1 | HG1 | Лампа контрольная минимального уровня масла | |
| EL1 | EL1 | Лампа сигнализатора минимального уровня масла | |
| GB1 | GB1 | Аккумулятор | |
| EL2 | EL2 | Лампа фары | |
| EL5 | EL5 | Лампы подсветки спидометра и тахометра | |
| EL6 | EL6 | Лампы подсветки спидометра и тахометра | |
| EL7 | EL7 | Лампы подсветки спидометра и тахометра | |
| EL8 | EL8 | Лампы подсветки спидометра и тахометра | |
| EL9 | EL9 | Лампы подсветки спидометра и тахометра | |
| EL10 | EL10 | Лампы подсветки спидометра и тахометра | |
| G1 | G1 | Магнето | |
| R1 | R1 | Наконечник свечной | |
| R2 | R2 | Наконечник свечной | |
| S5 | S5 | Переключатель света фары | |
| FU1 | FU1 | Предохранитель |
Содержащиеся в справочниках-каталогах запасные части и детали не предлагаются к продаже, а носят исключительно информационный характер