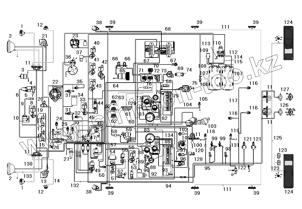
Каталог запасных частей к технике: УралАЗ УРАЛ-4320-31. Схема электрооборудования
1
1
2
2
3
4
5
6
7
8
9
10
11
11
11
11
11
12
12
13
14
15
16
17
18
19
20
21
22
23
24
25
26
27
28
29
30
31
31
32
33
34
35
36
37
38
38
39
39
39
39
39
39
40
41
42
43
44
45
46
47
48
49
50
51
52
53
54
55
56
57
58
58
59
60
61
62
62
62
63
64
65
66
66
67
67
68
69
70
71
72
73
74
75
76
77
78
79
80
81
82
83
84
85
86
88
88
89
90
92
93
94
95
96
97
98
98
99
99
100
101
102
103
104
105
106
107
107
108
109
110
111
111
112
113
114
115
116
116
116
117
118
119
120
121
121
122
123
123
124
124
125
126
127
128
129
130
131
132
133
134
| Позиция на иллюстрации | Заводской номер детали | Название детали | |
|---|---|---|---|
| 1 | ПФ130АБ-3712010-01 | Фонарь передний | |
| 2 | 671.3711010 | Фара в сборе | |
| 3 | МЭ252-3730000 | Электродвигатель типа МЭ-252 | |
| 4 | 11.3741060 | Нагреватель топлива | |
| 5 | ПЖД30-1015500-04 | Клапан электромагнитный с форсункой и электронагревателем в сборе | |
| 6 | 4320-3724082 | Пучок проводов подогревателя | |
| 7 | СН423-3707000 | Свеча искровая | |
| 8 | 901.3747010 | Реле | |
| 9 | 4320-3724140-01 | Провод высокого напряжения подогревателя | |
| 10 | 9301.3734010 | Источник высокого напряжения | |
| 11 | 17.3723000 | Панель соединительная | |
| 12 | 511.3726010 | Повторитель боковой указателя поворота | |
| 13 | С307Д | Звуковой сигнал высокого тона | |
| 14 | 4320-3724170-10 | Провод к боковому повторителю в сборе | |
| 15 | 4320-3724138 | Провод высокого напряжения с помехоподавительным сопротивлением | |
| 16 | ВН-45М | Выключатель | |
| 17 | ВН-45М | Выключатель | |
| 18 | 4602.3710010 | Выключатель | |
| 19 | 4602.3710010 | Выключатель | |
| 20 | 5102.3709010 | Переключатель муфты вентилятора | |
| 21 | С306Д | Звуковой сигнал низкого тона | |
| 22 | 1702.3771 | Генератор | |
| 23 | 2712.3702010 | Регулятор напряжения | |
| 24 | Датчик засоренности масляного фильтра | Датчик засоренности масляного фильтра | |
| 25 | 661.3710-01 | Термореле | |
| 26 | КЭМ 32-23 | Клапан электромагнитный | |
| 27 | 1112.5208000-14 | Стеклоомыватель | |
| 28 | 4320Х-3724102 | Пучок проводов муфты включения вентилятора двигателя | |
| 29 | 2602.3829010 | Датчик аварийного давления масла | |
| 30 | ММ370-3829010 | Датчик давления масла | |
| 31 | 1112.3740 | Факельная свеча | |
| 32 | ТМ100А-3808000 | Датчик температуры охлаждающей жидкости | |
| 33 | 901.3747010 | Реле | |
| 34 | 1102.3741 | Клапан электромагнитный | |
| 35 | ТМ111-3808000-08 | Датчик сигнализатора аварийной температуры охлаждающей жидкости | |
| 36 | 25.3708000-30 | Стартер | |
| 37 | ММММ.306577.004 | Электромагнитный клапан останова двигателя | |
| 38 | 264.3712010 | Фонарь передний габаритный | |
| 39 | 431.3731-01 | Фонарь боковой габаритный | |
| 40 | 901.3747010 | Реле | |
| 41 | 901.3747010 | Реле | |
| 42 | 901.3747010 | Реле | |
| 43 | 901.3747010 | Реле | |
| 44 | 12.3741000 | Резистор добавочный с электротермическим реле | |
| 45 | 4320Я2-3724010-40 | Пучок проводов основной в сборе | |
| 46 | 291.3722000-01 | Предохранитель биметаллический | |
| 47 | 11.7904000 | Фильтр конденсаторный | |
| 48 | 738.3747000-20 | Реле стартера | |
| 49 | 901.3747010 | Реле | |
| 50 | 2802.3829010 | Выключатель звуковых сигналов | |
| 51 | 47К | Розетка | |
| 52 | П39А-3710000-0 | Ножной переключатель света фар | |
| 53 | 733.3747000-10 | Зуммер | |
| 54 | РС951А-3726010-У-ХЛ | Реле указателей поворота | |
| 55 | 211.3777М | Реле задних противотуманных фонарей | |
| 56 | 901.3747010 | Реле | |
| 57 | 4320Х-3724133 | Пучок проводов корректора фар | |
| 58 | ПР119-3722000-01 | Предохранитель плавкий на 6А | |
| 59 | 16.3730000 | Электродвигатель стеклоочистителя | |
| 60 | 4320Х-3724167-10 | Пучок проводов стеклоочистителя | |
| 61 | ПТ-37-3М-УХЛ2 | Плафон кабины | |
| 62 | УП101-3726010-Б1 | Повторитель поворота боковой и знак автопоезда | |
| 63 | 4320-3724175-10 | Провод знака автопоезда в сборе | |
| 64 | 43202Х-3724020-10 | Пучок проводов добавочный | |
| 65 | МЭ226В-3730000-У-ХЛ | Электродвигатель отопителя | |
| 66 | СЭ300-8102100 | Сопротивление электродвигателя отопителя | |
| 67 | ПР120-3722000 | Блок предохранителей | |
| 68 | 5557-3724050 | Провод от аккумуляторной батареи к стартеру | |
| 69 | 11.3704000-01 | Выключатель кнопочный | |
| 70 | П147-3709000-03.11 | Переключатель отопителя кабины | |
| 71 | ВК343-3709000-01.08 | Выключатель плафона | |
| 72 | ВК343-3709000-02.16 | Выключатель знака автопоезда | |
| 73 | 3842.3710.11.04 | Выключатель света задних противотуманных фар | |
| 74 | 245.3710000-01 | Выключатель аварийной сигнализации | |
| 75 | П305-3709010-0 | Переключатель света | |
| 76 | ПР119Б-3722000-01 | Предохранитель плавкий на 10А | |
| 77 | УБ170М-3806010-У-ХЛ | Приемник указателя уровня топлива | |
| 78 | 1101.3816010 | Манометр шинный | |
| 79 | ПД511Е-3803010-У-ХЛ | Блок контрольных ламп правый | |
| 80 | АП171А-3811010 | Указатель тока | |
| 81 | 2531.3813010 | Тахометр электронный | |
| 82 | 43202-3724290-11 | Провод соединения приборов с «массой» | |
| 83 | ПА 8046-04 | Спидометр | |
| 84 | УК171М-3807010-У-ХЛ | Приемник указателя температуры охлаждающей жидкости | |
| 85 | УК170М-3810010-У-ХЛ | Приемник указателя давления масла | |
| 86 | ПД512Е-3803010-У-ХЛ | Блок контрольных ламп левый | |
| 88 | 2212.3803010-13 | Сигнализатор блокировки межколесного дифференциала | |
| 89 | 1901.3830010 | Указатель давления | |
| 90 | ЭМКФ 35 | Корректор наклона фар | |
| 92 | 4320Х-3724137 | Пучок проводов сигнализаторов межколесной блокировки | |
| 93 | РС493-3803010-У-ХЛ | Прерыватель контрольной лампы ручного тормоза | |
| 94 | 4320Х-3724035 | Пучок проводов задний | |
| 95 | 4320Х3724139 | Пучок проводов к датчику включения БМКД | |
| 96 | ВК416Б-3709000-01 | Выключатель света щитка приборов с реостатом в сборе | |
| 97 | 11.3704000-01 | Выключатель кнопочный | |
| 98 | ВК12Б-3720000 | Выключатель сигнала торможения | |
| 99 | ВК503-3710110-0 | Датчик неисправности тормозов | |
| 100 | П110-3709000-А.01 | Переключатель указателей поворота | |
| 101 | П147-3709000-07.09 | Переключатель стеклоочистителя | |
| 102 | 11.3704000-01 | Выключатель кнопочный | |
| 103 | 2109.3704005-30 | Выключатель стартера и приборов | |
| 104 | 4320-3724098 | Провод от выключателя стояночного тормоза к колодке блока контрольных ламп в сборе | |
| 105 | ВК403А-3716000 | Выключатель | |
| 106 | ВК403А-3716000 | Выключатель | |
| 107 | 6СТ-190А | Батарея аккумуляторная | |
| 108 | 4320-3724284-01 | Провод от аккумуляторной батареи к розетке | |
| 109 | ПС315-3723100 | Розетка внешнего запуска | |
| 110 | 1402.3737000 | Выключатель "массы" | |
| 111 | 4320Х-3724132-10 | Провод бокового габаритного фонаря | |
| 112 | 5557-3724080-10 | Провод соединения аккумуляторных батарей с выключателем «массы» | |
| 113 | 375-3724070 | Провод от стартера на МАССУ в сборе | |
| 114 | 4320-3724283-01 | Провод от выключателя «массы» к розетке | |
| 115 | 5557-3724070-30 | Провод соединения аккумуляторных батарей | |
| 116 | 2702.3829010 | Датчик падения давления воздуха в баллонах | |
| 117 | 4320-3724145-10 | Пучок проводов к датчику аварийного давления | |
| 118 | ВК418А-3716000 | Датчик включения КОМ | |
| 119 | ВК403А-3716000 | Выключатель | |
| 120 | 4320Х-3724350 | Пучок проводов КОМ | |
| 121 | ВК403А-3716000 | Выключатель | |
| 122 | 5202.3827010 | Датчик указателя уровня топлива | |
| 123 | ФП131АБ-3717010-02 | Фонарь освещения номерного знака | |
| 124 | 7442.3716010-10 | Фонарь задний | |
| 125 | 4320Х-3724040-10 | Пучок проводов задних сигнальных фонарей | |
| 126 | ПС325-3723100 | Розетка прицепа | |
| 127 | ПС326-3723100 | Розетка прицепа | |
| 128 | ПД 8089-01 | Датчик импульсов | |
| 129 | 4320-3424005 | Провод от выключателя к подфарнику | |
| 130 | 375К-3724017-10 | Пучок проводов к подфарнику | |
| 131 | 4320Х-3724330 | Пучок проводов ДОМ | |
| 132 | 4320Х-3724277 | Пучок проводов спидометра | |
| 133 | 4320Х-3724131 | Пучок проводов к фаре | |
| 134 | 4320Х-3724285 | Провод соединения приборов с «массой» |
Содержащиеся в справочниках-каталогах запасные части и детали не предлагаются к продаже, а носят исключительно информационный характер