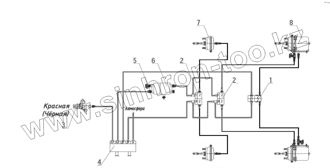
Каталог запасных частей к технике: Тонар ПТ4-30. Схема пневматическая
1
2
2
3
4
5
6
7
8
| Позиция на иллюстрации | Заводской номер детали | Название детали | |
|---|---|---|---|
| 1 | 1284000136 | Клапан быстрого оттормаживания | |
| 2 | 4512935076 | Клапан ускорительный | |
| 3 | 4591191003 | Головка соеденительная | |
| 4 | 4591191117 | Клапана растормаживания полуприцепа 971 002 900 0 | |
| 5 | 1284000160 | Клапан слива конденсата | |
| 6 | 1284000152 | Клапан контрольного вывода | |
| 7 | 5512300061 | Камера тормозная Т24 | |
| 8 | 5512300064 | Тормозная камера Т24/30 |
Содержащиеся в справочниках-каталогах запасные части и детали не предлагаются к продаже, а носят исключительно информационный характер