Каталог запасных частей к технике: МоАЗ 7505. Пневмосистема тормозов 7505-3500003
1
1
2
3
4
5
6
6
6
6
6
6
7
7
7
7
8
8
8
8
9
9
10
10
10
11
11
12
12
12
13
14
15
16
16
16
17
17
17
18
18
19
19
20
21
22
22
23
24
25
26
27
28
29
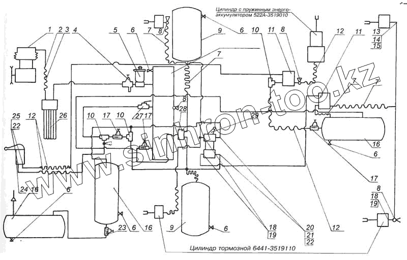
| Позиция на иллюстрации | Заводской номер детали | Название детали | |
|---|---|---|---|
| 1 | 13.3509012 | Компрессор | |
| 1 | 6441-3500009 | Установка компрессора | |
| 2 | 546П-3506405 | Хомутик | |
| 3 | 546П-3509247 | Рукав | |
| 4 | 11.3512010 | Регулятор давления | |
| 5 | 11.3515150-10Хл | Противозамерзатель | |
| 6 | 100-3513110 | Кран слива конденсата | |
| 7 | 7405-3506085 | Рукав гибкий | |
| 8 | 13.3515310 | Клапан контрольного вывода | |
| 9 | 6303-3513015 | Ресивер Б40 | |
| 10 | 100-3562010 | Клапан двухмагистральный | |
| 11 | 11.3518010 | Клапан ускорительный | |
| 12 | 6401-3506060 | Рукав гибкий | |
| 13 | 379254 | Муфта | |
| 14 | 405641 | Гайка накидная | |
| 15 | 009-012-19-2-2 | Кольцо | |
| 16 | 5336-3513015 | Ресивер Б20 | |
| 17 | 100-3515010 | Клапан защитный одинарный | |
| 18 | 376145 | Шайба | |
| 19 | 020-025-30-2-2 | Кольцо | |
| 20 | 379256 | Муфта | |
| 21 | 379700 | Гайка накидная | |
| 22 | 012-016-25-2-2 | Кольцо | |
| 23 | 12.3515010 | Клапан защитный одинарный с обратным потоком | |
| 24 | 100-3537010 | Кран ручной тормозной | |
| 25 | 375919 | Шайба | |
| 26 | 11.3511010 | Водоотделитель | |
| 27 | 12.3520010-10 | Кран разобщительный | |
| 28 | 100-3515110 | Клапан защитный двойной | |
| 29 | 100-3514008 | Кран тормозной двухсекционный |
Содержащиеся в справочниках-каталогах запасные части и детали не предлагаются к продаже, а носят исключительно информационный характер