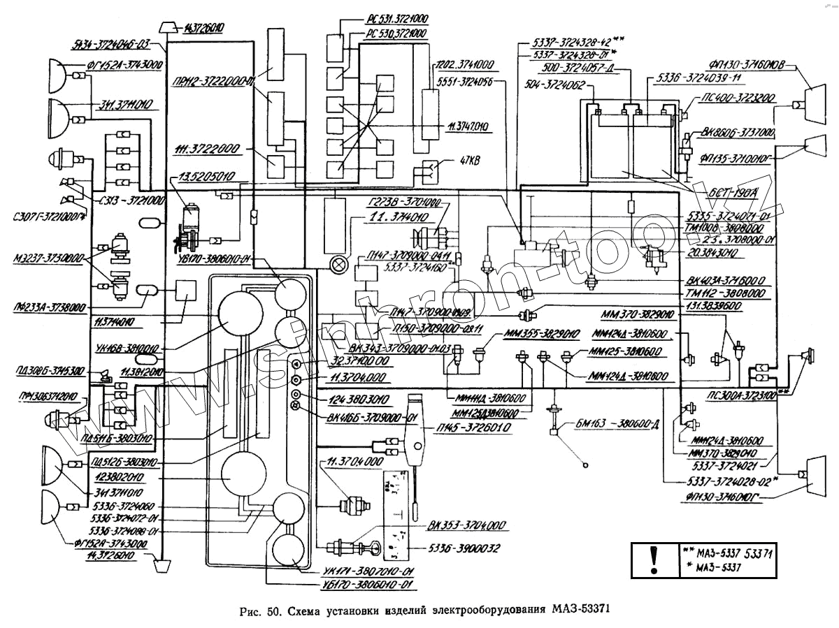
Каталог запасных частей к технике: МАЗ-5433. Схема установки изделий электрооборудования МАЗ-53371
47КВ
5337-3724160
5551-3724056
УБ170-3806010-01
УБ170-3806010-01
12.3802010
5336-3724060
5336-3724088-01
11.3812010
341.3711010
341.3711010
5434-3724046-03
ФГ152А-3743000
С307Г-3721000-Г4
ММ355-3829010
МЭ237-3730000
ПФ233А-3738000
124.3803010
ФП130-3716010-Г
ФП130-3716010-В
ФП135-3716010-Г
ФГ152А-3743000
УК171-3807010-01
13.5205010
5335-3724071-01
5336-3724072-01
20.3843010
5336-3724039-11
ПС400-3723200
ТМ112-3808000
131-3839600
ПС300А-3723100
ММ370-3829010
5337-3724021
5337-3724028-02
6СТ-190А
25.3708000-01
5337-3724328-42
5337-3724328-01
500-3724057-Д
504-3724062
ММ370-3829010
ММ124Д-3810600
ММ124Д-3810600
ММ124Д-3810600
ММ125-3810600
БМ163Б-3806600-Д
ВК353-3704000
5336-3900032
ММ125Д-3810600
ТМ100-В-3808000
ММ111Д-3810600
Г273В-3701000
ВК416Б-3709000-01
32.3710000
ВК403А-3716000
П150-3709000-09.11
ВК343-3709000.01.03
ВК860Б-3737000
ПР112-3722000-01
111.3722000
ПД512Б-3803010
ПД511Б-3803010
РС531-3721000
С313-3721000
11.3747010
РС530-3721000
1202.3741000
УК168-3810010
ПФ1306-3712010
14.3726010
14.3726010
11.3714010
11.3714010
П145-3726010
П147-3709000-09.09
П147-3709000-04.11
ПД308Б-3715300
11.3704000
11.3704000
| Позиция на иллюстрации | Заводской номер детали | Название детали | |
|---|---|---|---|
| 12.3802010 | 12.3802010 | Электроспидометр | |
| 47КВ | 47КВ | Розетка 47КВ | |
| 5337-3724160 | 5337-3724160 | Жгут правый | |
| 5551-3724056 | 5551-3724056 | Провод от аккумуляторной батареи к выключателю «массы» | |
| УБ170-3806010-01 | УБ170-3806010-01 | Указатель уровня топлива | |
| 12.3802010 | 12.3802010 | Электроспидометр | |
| 5336-3724060 | 5336-3724060 | Провод массы | |
| 5336-3724088-01 | 5336-3724088-01 | Перемычка между фонарями контрольных ламп | |
| 11.3812010 | 11.3812010 | Указатель напряжения | |
| 341.3711010 | 341.3711010 | Фара головная | |
| 5434-3724046-03 | 5434-3724046-03 | Жгут по крыше | |
| ФГ152А-3743000 | ФГ152А-3743000 | Фара противотуманная | |
| С307Г-3721000-Г4 | С307Г-3721000-Г4 | Сигнал | |
| ММ355-3829010 | ММ355-3829010 | Датчик давления воздуха | |
| МЭ237-3730000 | МЭ237-3730000 | Электродвигатель | |
| ПФ233А-3738000 | ПФ233А-3738000 | Фонарь сигнальный | |
| 124.3803010 | 124.3803010 | Фонарь контрольной лампы | |
| ФП130-3716010-Г | ФП130-3716010-Г | Фонарь задний правый | |
| ФП130-3716010-В | ФП130-3716010-В | Фонарь задний левый | |
| ФП135-3716010-Г | ФП135-3716010-Г | Фонарь заднего хода | |
| 11.790400 | 11.790400 | Фильтр конденсаторный | |
| ФГ152А-3743000 | ФГ152А-3743000 | Фара противотуманная | |
| УК171-3807010-01 | УК171-3807010-01 | Указатель температуры воды | |
| УК170-3810010-03 | УК170-3810010-03 | Указатель давления | |
| 13.5205010 | 13.5205010 | Стеклоочиститель 3-щеточный | |
| 5335-3724071-01 | 5335-3724071-01 | Провод «массы» | |
| 5336-3724072-01 | 5336-3724072-01 | - | |
| 20.3843010 | 20.3843010 | Датчик электроспидометра | |
| 5336-3724039-11 | 5336-3724039-11 | Провод питания розетки переносной лампы | |
| ПС400-3723200 | ПС400-3723200 | Розетка переносной лампы | |
| ТМ112-3808000 | ТМ112-3808000 | Датчик сигнализатора температуры | |
| 131-3839600 | 131-3839600 | Датчик засоренности воздушного фильтра | |
| ПС300А-3723100 | ПС300А-3723100 | Розетка штепсельная прицепа | |
| ММ370-3829010 | ММ370-3829010 | Датчик давления воздуха | |
| 5337-3724021 | 5337-3724021 | Жгут заднего фонаря левого | |
| 5337-3724028-02 | 5337-3724028-02 | Жгут по лонжерону | |
| 6СТ-190А | 6СТ-190А | Аккумуляторная батарея | |
| 25.3708000-01 | 25.3708000-01 | Стартер в сборе | |
| 5337-3724328-42 | 5337-3724328-42 | - | |
| 5337-3724328-01 | 5337-3724328-01 | - | |
| 500-3724057-Д | 500-3724057-Д | Перемычка аккумуляторных батарей | |
| 504-3724062 | 504-3724062 | Провод от аккумуляторных батарей к стартеру | |
| ММ370-3829010 | ММ370-3829010 | Датчик давления воздуха | |
| ММ124Д-3810600 | ММ124Д-3810600 | Датчик аварийного давления воздуха | |
| ММ125-3810600 | ММ125-3810600 | Датчик ММ125 сигнала СТОП | |
| БМ163Б-3806600-Д | БМ163Б-3806600-Д | Датчик уровня топлива | |
| ВК353-3704000 | ВК353-3704000 | Выключатель стартера | |
| 5336-3900032 | 5336-3900032 | - | |
| ММ125Д-3810600 | ММ125Д-3810600 | Включатель пневматический сигнала торможения, блокировки | |
| ВК343-3709000-01.05 | ВК343-3709000-01.05 | Выключатель | |
| БМ163Б-3806600 | БМ163Б-3806600 | Датчик уровня топлива | |
| ТМ100-В-3808000 | ТМ100-В-3808000 | Датчик указателя температуры воды | |
| ТМ112-3810000 | ТМ112-3810000 | Датчик сигнализатора температуры воды | |
| ММ111Д-3810600 | ММ111Д-3810600 | Датчик аварийного давления масла | |
| Г273В-3701000 | Г273В-3701000 | Генератор переменного тока | |
| ВК856-3708000 | ВК856-3708000 | Выключатель стартера | |
| ВК416Б-3709000-01 | ВК416Б-3709000-01 | Выключатель освещения щитка приборов с реостата | |
| 32.3710000 | 32.3710000 | Выключатель аварийной сигнализации | |
| ВК403А-3716000 | ВК403А-3716000 | Выключатель | |
| П150-3709000-09.11 | П150-3709000-09.11 | Выключатель | |
| ВК343-3709000.01.03 | ВК343-3709000.01.03 | Выключатель | |
| Я120М1-3702000 | Я120М1-3702000 | Интегральный регулятор напряжения | |
| ВК343-3709000-01.36 | ВК343-3709000-01.36 | Выключатель | |
| ВК343-3709000-01.17 | ВК343-3709000-01.17 | Выключатель | |
| ПР112-3722200-А | ПР112-3722200-А | Вставка плавкая предохранителей | |
| ПР112-3722100-А | ПР112-3722100-А | Вставка плавкая предохранителей | |
| ВК860Б-3737000 | ВК860Б-3737000 | Включатель «массы» | |
| ПС300А3-3723150 | ПС300А3-3723150 | Вилка штепсельная | |
| ПР112-3722000-01 | ПР112-3722000-01 | Блок предохранителей | |
| 111.3722000 | 111.3722000 | Блок предохранителей | |
| ПД512Б-3803010 | ПД512Б-3803010 | Блок контрольных ламп | |
| ПД511Б-3803010 | ПД511Б-3803010 | Блок контрольных ламп | |
| АР112-7903000 | АР112-7903000 | Антенна | |
| РС951А-3726010 | РС951А-3726010 | Прерыватель указателей поворота | |
| РС531-3721000 | РС531-3721000 | Сигнализатор шумовой | |
| С314-3721000 | С314-3721000 | Сигнал (уст. с 1988 г.) | |
| С313-3721000 | С313-3721000 | Сигнал (уст. с 1988 г.) | |
| С306-3721000-Г | С306-3721000-Г | Сигнал (уст. до 1988 г.) | |
| ФП310Е-3731010 | ФП310Е-3731010 | Световозвращатель | |
| ПС400-3723100 | ПС400-3723100 | Розетка штепсельная | |
| РС103-3708000 | РС103-3708000 | Реле стартера в сборе | |
| 11.3747010 | 11.3747010 | Реле | |
| РС530-3721000 | РС530-3721000 | Реле | |
| 1202.3741000 | 1202.3741000 | Резистор добавочный с электротермическим реле | |
| УК168-3810010 | УК168-3810010 | Приемник указателя давления | |
| ПС325-3723150 | ПС325-3723150 | Вилка штепсельная | |
| ПФ1306-3712010 | ПФ1306-3712010 | Подфарник | |
| 14.3726010 | 14.3726010 | Повторитель боковой указателя поворота | |
| 11.3714010 | 11.3714010 | Плафон освещения кабины | |
| ВК354-3704000 | ВК354-3704000 | Переключатель управления ПЖД | |
| П145-3726010 | П145-3726010 | Переключатель света и поворота | |
| П147-3709000-09.09 | П147-3709000-09.09 | Переключатель | |
| П147-3709000-04.11 | П147-3709000-04.11 | Переключатель | |
| ЛВ211-3714329 | ЛВ211-3714329 | Патрон со штекером | |
| ПД308Б-3715300 | ПД308Б-3715300 | Лампа подкапотная | |
| КТ127-3750000 | КТ127-3750000 | Контактор | |
| 11.3704000 | 11.3704000 | Кнопка управления дистанционного включения массы |
Содержащиеся в справочниках-каталогах запасные части и детали не предлагаются к продаже, а носят исключительно информационный характер