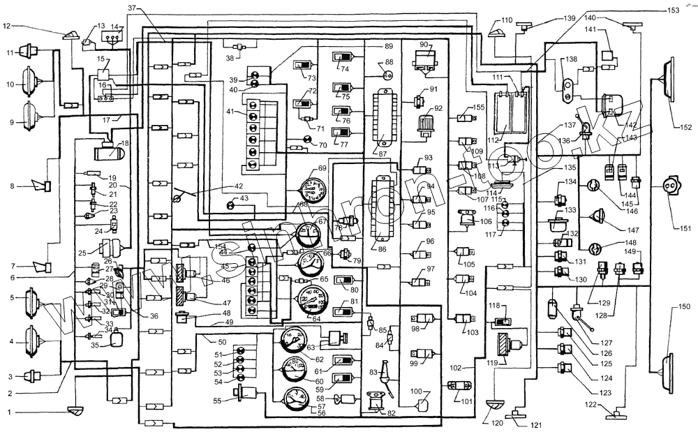
Каталог запасных частей к технике: КрАЗ-64431-02. Схема электрооборудования
1
2
3
4
5
6
7
8
9
10
11
12
13
14
15
16
17
18
19
20
21
22
23
24
25
26
27
28
29
30
31
32
33
34
35
36
37
38
39
40
41
42
43
44
45
46
47
48
49
50
51
52
53
54
55
56
57
58
59
60
61
62
63
64
65
66
67
68
69
70
71
72
73
74
75
76
77
78
79
80
81
82
83
84
85
86
87
88
89
90
91
92
93
94
95
96
97
98
99
100
101
102
103
104
105
106
107
108
109
110
111
112
113
114
115
116
117
118
119
120
121
122
123
124
125
126
127
128
129
130
131
132
133
134
135
136
137
138
139
140
141
142
143
144
145
146
147
148
149
150
151
152
153
154
155
| Позиция на иллюстрации | Заводской номер детали | Название детали | |
|---|---|---|---|
| 1 | УП 101-В | Указатель поворота боковой | |
| 2 | 65055-3724120-10 | Жгут проводов фар | |
| 3 | 26.3726 | Указатель поворота передний | |
| 4 | 342.3711 | Фара головная | |
| 5 | ФГ152-А | Фара противотуманная | |
| 6 | 65055-3724268 | Жгут проводов по двигателю | |
| 7 | С307Д-01 | Сигнал звуковой электрический | |
| 8 | С306Д-01 | Сигнал звуковой заднего хода | |
| 9 | ФГ152-А | Фара противотуманная | |
| 10 | 342.3711 | Фара головная | |
| 11 | 26.3726 | Указатель поворота передний | |
| 12 | УП 101-В | Указатель поворота боковой | |
| 13 | 113.3733.000 | Фильтр радиопомех | |
| 14 | Регулятор напряжения | Регулятор напряжения | |
| 15 | 111.3722 | Блок предохранителей центральный | |
| 16 | 15.3723 | Панель соединительная | |
| 17 | 6437-3724012-12 | Жгут проводов освещения | |
| 18 | 25.3708-20 | Стартер | |
| 19 | 661.3710-01 | Термореле | |
| 20 | 260-7905010-01 | Жгут проводов генератора | |
| 21 | 13.3839 | Датчик засорённости воздушного фильтра | |
| 22 | ТМ100-В | Датчик указателя температуры воды | |
| 23 | 111.3740 | Свеча штифтовая | |
| 24 | 11.3741 | Электромагнитный топливный клапан электрофакельного устройства | |
| 25 | 1702.3771 | Генератор | |
| 26 | ПД308-Б | Фонарь подкапотной подсветки | |
| 27 | 151.3747 | Электромагнит клапана | |
| 28 | 111.3740 | Свеча штифтовая | |
| 29 | 674179 | Электроклапан противоугонного устройства | |
| 30 | ТМ 111-3808000 | Датчик аварийной температуры воды | |
| 31 | 2802.3829 | Выключатель моторного тормоза | |
| 32 | Датчик загрязненности | Датчик загрязненности масляного фильтра | |
| 33 | 2602.3829 | Датчик аварийного давления масла | |
| 34 | ММ370 | Датчик указателя давления масла | |
| 35 | 1112.5208-02 | Электроомыватель | |
| 36 | 65055-3724089-01 | Жгут проводов переднего щита | |
| 37 | 6437-3724068-01 | Жгут проводов силовой | |
| 38 | 3403.3747 | Диод разделительный | |
| 39 | 2212.3808-14 | Лампа контрольная влючения блокировки межосевого дифференциала | |
| 40 | 2212.3803-13 | Лампа контрольная включения блокировки межколесного дифференциала | |
| 41 | 2312.3803-15 | Блок контрольных ламп с диодами | |
| 42 | 34.5205 | Электростеклоочиститель | |
| 43 | 2212.3803-35 | Лампа контрольная включения демультипликатора | |
| 44 | 2212.3803-09 | Лампа сигнализации включения противотуманной фары | |
| 45 | 2312.3803-16 | Блок контрольных ламп | |
| 46 | ДП77-24/90 | Электродвигатель отопителя | |
| 47 | ДП77-24/90 | Электродвигатель отопителя | |
| 48 | ПД8093-2 | Датчик спидометра | |
| 49 | 6437-7905012-02 | Жгут проводов электроспидометра | |
| 50 | 6437-3724055-01 | Жгут проводов приборного щитка левого | |
| 51 | 2212.3803-20 | Лампа контрольная засоренности воздушного фильтра | |
| 52 | 2212.3803-24 | Лампа контрольная засоренности масляного фильтра | |
| 53 | 2212.3803-22 | Лампа контрольная аварийной температуры охлаждающей жидкости | |
| 54 | 2212.3803-23 | Лампа контрольная падения давления масла в двигателе | |
| 55 | 245.3710-01 | Выключатель аварийной сигнализации | |
| 56 | А24-2 | Лампа | |
| 57 | 33.3810 | Указатель давления масла | |
| 58 | ВЗА-01 | Выключатель стартера | |
| 59 | ПКл.1-09.09 | Переключатель стеклоочистителя | |
| 60 | 36-3807 | Указатель температуры воды | |
| 61 | ПКл.2-14.10 | Переключатель стеклоомывателя | |
| 62 | 2531.3813 | Тахометр электронный | |
| 63 | ВК416-Б-01 | Выключатель освещения приборов | |
| 64 | ПА 8090 | Спидометр электронный | |
| 65 | ПР118-Б-01 | Предохранитель | |
| 66 | 34.3806 | Указатель уровня топлива | |
| 67 | АП111-Б | Амперметр | |
| 68 | 65055-3724145 | Жгут проводов ЭФУ | |
| 69 | 1901.3830 | Манометр двухстрелочный | |
| 70 | 2212.3803-32 | Лампа контрольная включения подогревателя | |
| 71 | 3403.3747000 | Диод разделительный | |
| 72 | ПКл.1-06.12 | Переключатель электромуфты вентилятора | |
| 73 | ПКл.1-06.08 | Включатель плафона | |
| 74 | ПКл.1-04.11 | Переключатель режимов электродвигателей отопителя | |
| 75 | ПКл.1-02.13 | Переключатель датчиков уровня топлива | |
| 76 | ВКл.1БС-01.35 | Включатель блокировки межосевого дифференциала | |
| 77 | ПКл.2-14.14 | Выключатель блокировки межколесного дифференциала | |
| 78 | 3842.3710-08.39 | Выключатель дистанционного включения «массы» | |
| 79 | 11.3704-01 | Выключатель ЭФУ | |
| 80 | ПКл.1-06.16 | Переключатель знака автопоезда | |
| 81 | ПКл.1-04.03 | Переключатель противотуманных фар и заднего противотуманного огня | |
| 82 | 733.3747-10 | Зуммер | |
| 83 | БВК-12 | Переключатель комбинированный | |
| 84 | 3403.3747 | Диод разделительный | |
| 85 | 3403.3747 | Диод разделительный | |
| 86 | Пр112 | Блок предохранителей освещения | |
| 87 | Пр112 | Блок предохранителей освещения | |
| 88 | 47К | Розетка переносной лампы | |
| 89 | 64372-3724057 | Жгут проводов правого щитка | |
| 90 | РС951-А | Реле поворотов | |
| 91 | 6312.3747 | Реле блокировки демультипликатора | |
| 92 | 2622.3747 | Устройство блокировки стартера | |
| 93 | 11.3747 | Реле электромуфты вентилятора | |
| 94 | 11.3747 | Реле электромуфты вентилятора | |
| 95 | 11.3747 | Реле электромуфты вентилятора | |
| 96 | 11.3747 | Реле электромуфты вентилятора | |
| 97 | 11.3747 | Реле электромуфты вентилятора | |
| 98 | 11.3747 | Реле электромуфты вентилятора | |
| 99 | 11.3747 | Реле электромуфты вентилятора | |
| 100 | РС493 | Реле прерыватель звукового сигнала | |
| 101 | СЭ300-8102100 | Сопротивление дополнительное | |
| 102 | 65032-3724010 | Жгут проводов основной | |
| 103 | 11.3747 | Реле электромуфты вентилятора | |
| 104 | 11.3747 | Реле электромуфты вентилятора | |
| 105 | 11.3747 | Реле электромуфты вентилятора | |
| 106 | 738.3747-20 | Реле стартера | |
| 107 | 11.3747 | Реле электромуфты вентилятора | |
| 108 | 11.3747 | Реле электромуфты вентилятора | |
| 109 | 11.3747 | Реле электромуфты вентилятора | |
| 110 | 26.3712-10 | Фонарь габаритный передний | |
| 111 | 6СТ-190А | Батарея аккумуляторная | |
| 112 | 6СТ-190А | Батарея аккумуляторная | |
| 113 | ВМ-1212.3737-07 | Выключатель массы дистанционный | |
| 114 | ПК201-Д2 | Плафон | |
| 115 | УП101-В | Указатель поворота боковой | |
| 116 | УП101-В | Указатель поворота боковой | |
| 117 | УП101-В | Указатель поворота боковой | |
| 118 | 5102.3709 | Переключатель дополнительного отопителя | |
| 119 | 196.3730000 | Электродвигатель дополнительного отопителя | |
| 120 | 26.3712-10 | Фонарь габаритный передний | |
| 121 | 4422.3731-01 | Фонарь габаритный | |
| 122 | 4422.3731-01 | Фонарь габаритный | |
| 123 | 2702.3829 | Датчик включателя стояночного тормоза | |
| 124 | 2702.3829 | Датчик включателя стояночного тормоза | |
| 125 | 2702.3829 | Датчик включателя стояночного тормоза | |
| 126 | А01.03.000-01 | Нагревательный элемент осушителя воздуха | |
| 127 | 5212.3827-10 | Датчик уровня топлива | |
| 128 | ВАК-010 | Датчики сигнализации включения блокировки межосевого и межколесного дифференциалов, низшей передачи, заднего хода, отбора мощности, включения демультипликатора | |
| 129 | 2802.3829 | Выключатель моторного тормоза | |
| 130 | 2702.3829 | Датчик включателя стояночного тормоза | |
| 131 | ВК-403 | Датчик сигнализации включения демультипликатора | |
| 132 | 151.3747 | Электромагнит клапана | |
| 133 | 1101.3843 | Датчик скорости | |
| 134 | ВАК-010 | Датчики сигнализации включения блокировки межосевого и межколесного дифференциалов, низшей передачи, заднего хода, отбора мощности, включения демультипликатора | |
| 135 | 260-3724050-23 | Жгут проводов освещения дополнительный | |
| 136 | 4402.3827 | Датчик указателя уровня топлива | |
| 137 | 64431-3724030-21 | Жгут проводов по лонжерону | |
| 138 | Щиток подогревателя | Щиток подогревателя «Вебасто» | |
| 139 | 4422.3731-01 | Фонарь габаритный | |
| 140 | 4422.3731-01 | Фонарь габаритный | |
| 141 | DBW-300 | Отопительный прибор подогревателя «Вебасто» DBW-300 | |
| 142 | Блок управления подогревателя | Блок управления подогревателя «Вебасто»* | |
| 143 | 11.3745 | Электромагнит клапана противоугонного устройства блокировки межосевого дифференциала включениянизшей передачи, блокировки межколесного дифференциала | |
| 144 | 11.3745 | Электромагнит клапана противоугонного устройства блокировки межосевого дифференциала включениянизшей передачи, блокировки межколесного дифференциала | |
| 145 | ВАК-010 | Датчики сигнализации включения блокировки межосевого и межколесного дифференциалов, низшей передачи, заднего хода, отбора мощности, включения демультипликатора | |
| 146 | ПС 326 | Розетка прицепа дополнительная | |
| 147 | 781-3711-010 | Фара рабочая | |
| 148 | ПС 325 | Розетка прицепа основная | |
| 149 | ВАК-010 | Датчики сигнализации включения блокировки межосевого и межколесного дифференциалов, низшей передачи, заднего хода, отбора мощности, включения демультипликатора | |
| 150 | 7452.3716-10 | Фонарь задний | |
| 151 | ПС 400 | Розетка переносной лампы | |
| 152 | 7452.3716-10 | Фонарь задний | |
| 153 | 65055-3724164-11 | Жгут проводов Вебасто | |
| 154 | 6437-3724056-01 | Жгут проводов приборного щитка среднего | |
| 155 | 11.3747 | Реле электромуфты вентилятора |
Содержащиеся в справочниках-каталогах запасные части и детали не предлагаются к продаже, а носят исключительно информационный характер