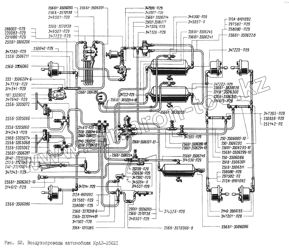
Каталог запасных частей к технике: КрАЗ-256. Воздухопроводы автомобиля КрАЗ-256Б1
255Б-5205072
347243-П29
347223-П29
347223-П29
347223-П29
347223-П29
347214-П29
347201-П29
314541-П29
314537-П29
314536-П29
314536-П29
256Б1-3506095
256Б-3570306-В
256Б-3570144-Б1
347283-П29
256Б1-3506286-10
256Б1-3506295-10
256Б1-3506294-10
256Б1-3506299-10
255Б-3721045-А
256Б1-3506241
256Б1-3506245
255Б1-3506206
255Б-5205066
256Б-3506300
256Б1-3830026
345054-П
347596-П29
347592-П29
347509-П29
347502-П29
314612-П29
314612-П29
314612-П29
258080-П29
258080-П29
258080-П29
250-3506086
256Б-3506060
256Б1-3830028
256Б-3506310
256Б-3506086
250-3506085-10
206А-1015385
255Б-3506211
214Б-3506135
214Б-3506135
345057-П
256Б1-3506017
252142-П29
252139-П29
288003-П29
250-3506292
347355-П29
347326-П29
346300-П29
314543-П29
256Б1-3506093
212А-8101092
212А-8101092
212А-8101092
С40-3721000-В
256Б1-3506096
347719-П29
297582-П29
297582-П29
297582-П29
347365-П29
161-3509012
256Б-3570138
256Б-3570138
256Б-3570138
347640-П29
349507-П29
349507-П29
349507-П29
349507-П29
251086-П29
250659-П29
250640-П29
250636-П29
ВК40-3721000-А
220083-П29
255Б-5205062
256Б1-3506280
256Б-3570316-Б
256Б1-3506249
256Б1-3830044-10
255Б-5205068
256Б-3506301
256Б-3506311
256Б1-3506281
255Б-5205060
256Б-5205074
255Б-3506144-Б
256Б1-3506214
255-3506204-Б
256Б1-3506201
255Б-3721047-А
256Б1-3506365-10
256Б1-3506251
256Б1-3506254
256Б1-3506207-10
256Б1-3506228
| Позиция на иллюстрации | Заводской номер детали | Название детали | |
|---|---|---|---|
| 255Б-5205072 | 255Б-5205072 | Воздухопровод | |
| 347243-П29 | 347243-П29 | Угольник К 1/8"хМ16х1,5 | |
| 347223-П29 | 347223-П29 | Угольник М22х1,5 | |
| 347214-П29 | 347214-П29 | Угольник ввертной К1/8" М10х1 | |
| 347201-П29 | 347201-П29 | Угольник | |
| 314541-П29 | 314541-П29 | Угольник К 3/8"хМ20х1,5 | |
| 314537-П29 | 314537-П29 | Угольник ввертный К 1/4"хМ16х1,5 | |
| 314536-П29 | 314536-П29 | Угольник | |
| 256Б1-3506095 | 256Б1-3506095 | Угольник | |
| 256Б-3570306-В | 256Б-3570306-В | Воздухопровод моторного тормоза в сборе | |
| 256Б-3570144-Б1 | 256Б-3570144-Б1 | Воздухопровод от пневматического клапана к силовому цилиндру | |
| 347283-П29 | 347283-П29 | Угольник проходной | |
| 256Б1-3506286-10 | 256Б1-3506286-10 | Трубка к тормозам промежуточного моста передняя в сборе | |
| 256Б1-3506295-10 | 256Б1-3506295-10 | Трубка к тормозам промежуточного моста в сборе | |
| 256Б1-3506294-10 | 256Б1-3506294-10 | Трубка к тормозам заднего моста передняя в сборе | |
| 256Б1-3506299-10 | 256Б1-3506299-10 | Трубка к тормозам заднего моста в сборе | |
| 255Б-3721045-А | 255Б-3721045-А | Трубка к сигналу в сборе | |
| 256Б1-3506241 | 256Б1-3506241 | Трубка от баллона к нижней секции тормозного крана | |
| 256Б1-3506245 | 256Б1-3506245 | Трубка от баллона к верхней секции тормозного крана | |
| 255Б1-3506206 | 255Б1-3506206 | Трубка от водоотделителя к регулятору давления в сборе | |
| 255Б-5205066 | 255Б-5205066 | Воздухопровод | |
| 256Б-3506300 | 256Б-3506300 | Трубка к правому тормозному цилиндру промежуточного моста в сборе | |
| 256Б1-3830026 | 256Б1-3830026 | Шланг к манометру в сборе | |
| 345054-П | 345054-П | Шайба уплотнительная | |
| 347596-П29 | 347596-П29 | Штуцер М22х1,5 | |
| 347592-П29 | 347592-П29 | Штуцер | |
| 347509-П29 | 347509-П29 | Штуцер ввертной М22х1,5 | |
| 347502-П29 | 347502-П29 | Штуцер ввертной К1/8"хМ10х1 | |
| 314612-П29 | 314612-П29 | Штуцер ввертный К 1/4"хМ16х1,5 | |
| 258080-П29 | 258080-П29 | Шплинт 5,6х25 | |
| 250-3506086 | 250-3506086 | Шланг к промежуточному мосту в сборе | |
| 256Б-3506060 | 256Б-3506060 | Шланг к правой передней тормозной камере | |
| 256Б1-3830028 | 256Б1-3830028 | Шланг к манометру в сборе | |
| 256Б-3506310 | 256Б-3506310 | Трубка к правой тормозной камере заднего моста | |
| 256Б-3506086 | 256Б-3506086 | Шланг к левому переднему тормозному цилиндру в сборе | |
| 250-3506085-10 | 250-3506085-10 | Шланг к заднему мосту | |
| 206А-1015385 | 206А-1015385 | Шланг соединительный в сборе | |
| 255Б-3506211 | 255Б-3506211 | Шланг соединительный | |
| 214Б-3506135 | 214Б-3506135 | Шланг соединительный | |
| 345057-П | 345057-П | Шайба | |
| 256Б1-3506017 | 256Б1-3506017 | Шайба уплотнительная | |
| 252142-П29 | 252142-П29 | Шайба 22Т | |
| 252139-П29 | 252139-П29 | Шайба 16 пружинная | |
| 288003-П29 | 288003-П29 | Хомут | |
| 250-3506292 | 250-3506292 | Крестовина | |
| 347355-П29 | 347355-П29 | Тройник | |
| 347326-П29 | 347326-П29 | Тройник | |
| 346300-П29 | 346300-П29 | Тройник | |
| 314543-П29 | 314543-П29 | Тройник | |
| 256Б1-3506093 | 256Б1-3506093 | Тройник | |
| 212А-8101092 | 212А-8101092 | Пряжка хомута | |
| С40-3721000-В | С40-3721000-В | Пневмосигнал двухтональный | |
| 256Б1-3506096 | 256Б1-3506096 | Переходник | |
| 347719-П29 | 347719-П29 | Муфта 14 конусная | |
| 297582-П29 | 297582-П29 | Лента стяжная 10х180 | |
| 347365-П29 | 347365-П29 | Тройник развода воздуха К 3/8" М22х1,5 | |
| 161-3509012 | 161-3509012 | Компрессор в сборе | |
| 256Б-3570138 | 256Б-3570138 | Кольцо резиновое уплотнительное Н1-25х20х2 | |
| 347640-П29 | 347640-П29 | Гайка накидная М20х1,5 | |
| 349507-П29 | 349507-П29 | Гайка М22х1,5 | |
| 251086-П29 | 251086-П29 | Гайка М5х0,8 | |
| 250659-П29 | 250659-П29 | Гайка М22х1,5 | |
| 250640-П29 | 250640-П29 | Гайка М20х1,5 | |
| 250636-П29 | 250636-П29 | Гайка М16х1,5 | |
| ВК40-3721000-А | ВК40-3721000-А | Включатель пневмосигнала | |
| 220083-П29 | 220083-П29 | Винт М5х0,8х22 | |
| 255Б-5205062 | 255Б-5205062 | Воздухопровод | |
| 256Б1-3506280 | 256Б1-3506280 | Трубка к правой переднейтормозной камере | |
| 256Б-3570316-Б | 256Б-3570316-Б | Трубка к пневматическому клапану вспомогательного тормоза в сборе | |
| 256Б1-3506249 | 256Б1-3506249 | Трубка к одинарному защитному клапану в сборе | |
| 256Б1-3830044-10 | 256Б1-3830044-10 | Трубка к манометру в сборе | |
| 255Б-5205068 | 255Б-5205068 | Воздухопровод | |
| 256Б-3506301 | 256Б-3506301 | Трубка к левой тормозной камере промежуточного моста | |
| 256Б-3506311 | 256Б-3506311 | Трубка к левой тормозной камере заднего моста | |
| 256Б1-3506281 | 256Б1-3506281 | Трубка к левой передней тормозной камере | |
| 255Б-5205060 | 255Б-5205060 | Воздухопровод | |
| 256Б-5205074 | 256Б-5205074 | Воздухопровод | |
| 255Б-3506144-Б | 255Б-3506144-Б | Блок разбора воздуха в сборе | |
| 256Б1-3506214 | 256Б1-3506214 | Трубка к двойному защитному клапану в сборе | |
| 255-3506204-Б | 255-3506204-Б | Трубка от компрессора к водоотделителю передняя в сборе | |
| 256Б1-3506201 | 256Б1-3506201 | Трубка от компрессора к водоотделителю задняя в сборе | |
| 255Б-3721047-А | 255Б-3721047-А | Трубка к выключателю сигнала в сборе | |
| 256Б1-3506365-10 | 256Б1-3506365-10 | Трубка к буксирному клапану в сборе | |
| 256Б1-3506251 | 256Б1-3506251 | Трубка к блоку разбора воздуха передняя в сборе | |
| 256Б1-3506254 | 256Б1-3506254 | Трубка к блоку разбора воздуха задняя в сборе | |
| 256Б1-3506207-10 | 256Б1-3506207-10 | Трубка к баллону потребителей в сборе | |
| 256Б1-3506228 | 256Б1-3506228 | Трубка к баллону задних тормозных механизмов |
Содержащиеся в справочниках-каталогах запасные части и детали не предлагаются к продаже, а носят исключительно информационный характер