Каталог запасных частей к технике: Камский автозавод 65201. Гидросхема - 2
1
2
3
4
5
6
7
8
9
10
11
12
13
14
15
15
16
16
17
19
20
21
21
22
23
23
24
25
25
26
27
27
27
28
28
28
29
29
29
30
30
30
31
31
32
33
33
34
35
36
37
38
39
40
41
42
43
44
45
46
47
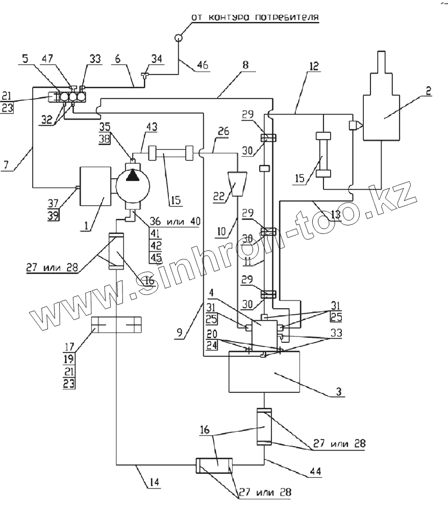
| Позиция на иллюстрации | Заводской номер детали | Название детали | |
|---|---|---|---|
| 1 | MEILLER 265/1 | Насос | |
| 2 | 65201-8603001СБ | Установка гидроцилиндра | |
| 3 | 65201-8608001СБ | Установка гидробака | |
| 4 | 6520-8607010-10СБ | Гидрораспределитель | |
| 5 | БЭК 37.000-02ГЧ | Блок электромагнитных клапанов | |
| 6 | 65201-8606015СБ | Трубка подвода воздуха | |
| 7 | 65201-8606020СБ | Трубка подвода воздуха | |
| 8 | 6520-8606030СБ | Трубка подвода воздуха | |
| 9 | 6520-8606035СБ | Трубка подвода воздуха | |
| 10 | 65201-8609012СБ | Труба высокого давления | |
| 11 | 65201-8609016СБ | Труба высокого давления | |
| 12 | 6540-8609018СБ | Труба высокого давления | |
| 13 | 65201-8609024СБ | Труба высокого давления | |
| 14 | 65201-8609141-10 | Труба низкого давления | |
| 15 | 6522-8609090СБ | Рукав высокого давления | |
| 16 | 6520-8609119 | Рукав, длина 155 | |
| 17 | 6522-8609127 | Скоба диаметр 42 | |
| 19 | 1/60434/21 | Болт М8-6gх20 | |
| 20 | Винт М10х1.25х25.56.05 | Винт М10х1.25х25.56.05 ГОСТ 11738-84 | |
| 21 | 1/61008/11 | Гайка М8х1,25-6Н | |
| 22 | 65201-8607110СБ | Установка фильтра | |
| 23 | 1/05166/73 | Шайба 8 пружинная | |
| 24 | 1/05168/77 | Шайба 10 пружинная | |
| 25 | Кольцо 024-028-25-2-3 | Кольцо 024-028-25-2-3 ГОСТ 9833-73 | |
| 26 | 65201-8609014СБ | Труба высокого давления | |
| 27 | СБИТ 305419004-25 | Хомут стяжной (50-70)х13 СБИТ 305419003ТУ | |
| 28 | TORRO 50-70/12-С7W1 | Хомут с червячной резьбой DIN3017 | |
| 29 | 1/02908/90 | Хомут 40 | |
| 30 | 6520-8606013 | Прокладка | |
| 31 | ОГК 67-02.001 | Штуцер | |
| 32 | 853973 | Штуцер ввертной задних колес | |
| 33 | 864822 | Угольник ввертной | |
| 34 | 864919 | Тройник проходной | |
| 35 | 6522-8609153 | Штуцер | |
| 36 | 6460-8609138-20 | Угольник поворотный | |
| 37 | 65115-8606113-01 | Штуцер | |
| 38 | Кольцо 019-022-19-2-3 | Кольцо 019-022-19-2-3 ГОСТ 9833-73 | |
| 39 | 1/02984/60 | Прокладка 12,2х18х1,5 | |
| 40 | 65201-8609138СБ | Угольник | |
| 41 | 6520-8609073 | Шайба | |
| 42 | Кольцо 046-050-25-2-3 | Кольцо 046-050-25-2-3 ГОСТ9833-73 | |
| 43 | 6522-8609135СБ | Труба высокого давления | |
| 44 | 6522-8609141-50СБ | Труба низкого давления | |
| 45 | 6460-8609139-20 | Гайка | |
| 46 | БЭК 37.020 | Трубка подвода воздуха | |
| 47 | 864892 | Тройник ввертной симметричный |
Содержащиеся в справочниках-каталогах запасные части и детали не предлагаются к продаже, а носят исключительно информационный характер