Каталог запасных частей к технике: БелАЗ-7547. Монтаж электрооборудования на шасси БелАЗ-7547
1
1
1
1
2
2
2
2
2
2
2
2
2
2
2
2
2
3
3
3
3
3
3
3
3
3
3
4
4
4
4
4
4
4
4
4
4
4
4
4
4
4
5
5
5
5
5
5
5
5
5
5
6
6
7
8
8
9
9
9
9
9
9
9
9
9
9
9
9
10
10
10
11
12
13
14
14
14
14
14
15
16
16
17
18
19
19
19
20
20
21
22
22
22
23
23
24
24
24
24
24
25
26
26
27
27
28
28
29
30
30
31
32
32
32
32
33
34
35
36
37
37
38
39
40
41
42
42
42
43
43
44
44
45
46
46
46
47
48
49
49
49
49
50
51
52
53
54
55
56
57
58
58
59
60
61
62
63
64
65
66
67
68
69
70
71
72
72
73
74
75
76
77
78
79
80
81
82
83
84
85
86
87
88
89
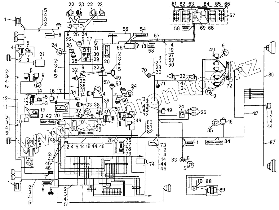
| Позиция на иллюстрации | Заводской номер детали | Название детали | |
|---|---|---|---|
| 1 | 525-3506210 | Втулка | |
| 2 | 201418 | Болт | |
| 3 | 548А-1104696 | Прокладка | |
| 4 | 252134 | Шайба | |
| 5 | 344612 | Кляммер | |
| 6 | 549А-2108247 | Кольцо | |
| 7 | П600-1015410 | Пульт управления предпусковым подогревателем (поступает в комплекте с предпусковым подогревателем) | |
| 8 | 5320-3721500 | Клапан с электромагнитом | |
| 9 | 7522-3724072 | Колпачок защитный | |
| 10 | КТ127 | Контактор | |
| 11 | 75481-3724026 | Жгут проводов фар | |
| 12 | 75406-3724292 | Жгут проводов | |
| 13 | 220105 | Винт | |
| 14 | 250508 | Гайка | |
| 15 | МН-1 | Электродвигатель маслозакачивающего насоса (поступает с двигателем) | |
| 16 | 24.3802 | Датчик спидометра | |
| 17 | 7522-3724720-01 | Жгут проводов | |
| 18 | 540А-3724050 | Провод от аккумуляторных батарей | |
| 19 | 315407 | Кляммер | |
| 20 | 549-2105543 | Хомут | |
| 21 | МБП-3Н | Электродвигатель предпускового подогревателя (поступает в комплекте с предпусковым подогревателем) | |
| 22 | 18.3829010 | Датчик давления масла | |
| 23 | ММ124-В | Датчик аварийного давления воздуха | |
| 24 | 540А-3724044 | Чехол защитный | |
| 25 | 344196 | Тройник | |
| 26 | ММ111В | Датчик аварийного давления масла | |
| 27 | 250640 | Гайка | |
| 28 | 344845 | Штуцер | |
| 29 | 344860 | Штуцер | |
| 30 | 540-3829500-01 | Шланг маслопровода в сборе | |
| 31 | Датчик засоренности масляного фильтра | Датчик засоренности масляного фильтра | |
| 32 | ТМ100-В | Датчик температуры | |
| 33 | 111.3740 | Свечи накаливания электрофакельного устройства | |
| 34 | ПД308-А | Лампа подкапотная | |
| 35 | 540-3715054 | Втулка амортизационная | |
| 36 | 201422 | Болт | |
| 37 | 252004 | Шайба | |
| 38 | ТМ111 | Датчик сигнализатора температуры | |
| 39 | 75481-3724300 | Жгут проводов двигателя | |
| 40 | 631.3701 | Генератор (поступает с двигателем) | |
| 41 | 549Б-3747290 | Диод с перемычкой | |
| 42 | 549А-3724218 | Перемычка | |
| 43 | 540А-3724110-10 | Перемычка | |
| 44 | 540А-1104519-01 | Прокладка | |
| 45 | 379198 | Кляммер | |
| 46 | 549А-3724394 | Прокладка | |
| 47 | 7548-3724289 | Провод аварийного привода рулевого управления | |
| 48 | 75481-3724030 | Жгут проводов | |
| 49 | 153747 | Электромагнит | |
| 50 | 13.3839600 | Датчик засоренности воздушных фильтров | |
| 51 | 549А-3724247 | Перемычка | |
| 52 | 11.3741 | Клапан электромагнитный | |
| 53 | ПВХ15/0.2 | Лента | |
| 54 | 540-3724090-02 | Провод соединения двигателя с рамой | |
| 55 | 25.3708-01 | Стартер (поступает с двигателем) | |
| 56 | 548А-3724028-01 | Жгут проводов | |
| 57 | 75482-3724144 | Гибкий рукав для проводов | |
| 58 | 535А-3724021 | Втулка гибкого рукава | |
| 59 | 549А-3724392 | Прокладка | |
| 60 | 344621 | Кляммер | |
| 61 | 540-3724060-01 | Перемычка | |
| 62 | 540-3724070-01 | Перемычка | |
| 63 | 540-3724056 | Перемычка | |
| 64 | 540-3724052-10 | Перемычка | |
| 65 | 75481-3700008 | Ящик аккумуляторных батарей | |
| 66 | 540-3724082-01 | Перемычка | |
| 67 | 6СТ-132 | Батарея аккумуляторная | |
| 68 | 7421-3723060 | Вилка штепсельная разъема | |
| 69 | ВК860-Б | Дистанционный выключатель «массы» | |
| 70 | 11.3829010 | Датчик давления масла двигателя на 20 кгс/см | |
| 71 | ВК12-Б | Выключатель | |
| 72 | 549А-3724136 | Перемычка | |
| 73 | 75231-3724502 | Кронштейн | |
| 74 | ГТ-3М | Электродвигатель аварийного привода рулевого управления | |
| 75 | 1ПОЛ-20 | Лента изоляционная (0,02кг) | |
| 76 | 201454 | Болт | |
| 77 | 252005 | Шайба | |
| 78 | 252135 | Шайба | |
| 79 | 250510 | Гайка | |
| 80 | 201495 | Болт | |
| 81 | 252006 | Шайба | |
| 82 | 252136 | Шайба | |
| 83 | БМ144-Д | Датчик уровня топлива | |
| 84 | 549Б-3724208 | Перемычка | |
| 85 | ТМ-59-6000-38 | Наконечник резиновый | |
| 86 | 7548-3724040 | Жгут проводов | |
| 87 | 7548-3724041 | Жгут проводов | |
| 88 | А53.21.002 | Колпак | |
| 89 | А53.21.001 | Патрубок |
Содержащиеся в справочниках-каталогах запасные части и детали не предлагаются к продаже, а носят исключительно информационный характер