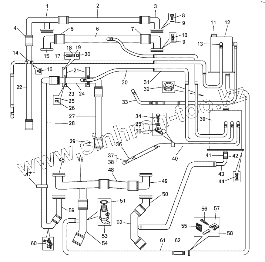
Каталог запасных частей к технике: БелАЗ-7513. Трубопроводы системы охлаждения двигателя самосвала БелАЗ-75132
1
2
3
4
5
6
7
8
9
9
10
11
12
13
14
15
16
17
18
19
20
21
22
23
24
25
25
26
27
28
29
30
31
32
33
34
35
36
37
38
39
40
41
42
43
44
45
46
47
48
49
50
51
52
53
54
55
56
57
58
59
60
61
62
| Позиция на иллюстрации | Заводской номер детали | Название детали | |
|---|---|---|---|
| 1 | 75132-1303030 | Патрубок | |
| 2 | 75132-1303276 | Труба | |
| 3 | 7512-1303020 | Труба | |
| 4 | 549А-1303360-01 | Хомут | |
| 5 | 549А-1303454 | Шланг | |
| 6 | 75132-1303210 | Труба | |
| 7 | 549А-1303350-01 | Хомут | |
| 8 | 201457 | Болт | |
| 9 | 252135 | Шайба | |
| 10 | 201460 | Болт | |
| 11 | 500А-1304010 | Пробка | |
| 12 | 549А-1311011-01 | Бачок расширительный | |
| 13 | 379053 | Угольник | |
| 14 | 344174 | Тройник | |
| 15 | 549Е-1303082 | Патрубок | |
| 16 | 262541 | Пробка | |
| 17 | 201497 | Болт | |
| 18 | 252136 | Шайба | |
| 19 | 252039 | Шайба | |
| 20 | 250512 | Гайка | |
| 21 | 75123-1303332 | Кронштейн | |
| 22 | 75132-1303240-10 | Труба | |
| 23 | 75123-1303345 | Стяжка | |
| 24 | 75142-1303060 | Труба | |
| 25 | 252134 | Шайба | |
| 26 | 250508 | Гайка | |
| 27 | 75132-1303098-10 | Труба | |
| 28 | 75132-1303042-10 | Труба | |
| 29 | 525-1303010-10 | Шланг | |
| 30 | 7519-1303114 | Трубка | |
| 31 | 540-1104714 | Шланг | |
| 32 | 549А-3724238 | Кольцо | |
| 33 | 549А-1310328 | Трубка | |
| 34 | 201417 | Болт | |
| 35 | 315406 | Кляммер | |
| 36 | 7519-1303112 | Трубка | |
| 37 | 314802 | Муфта | |
| 38 | 344810 | Гайка накидная | |
| 39 | 75124-1311011 | Бачок расширительный | |
| 40 | 7519-1303115 | Трубка | |
| 41 | 530-1015818 | Шланг | |
| 42 | 75211-1303370 | Хомут | |
| 43 | 75492-1303060 | Патрубок | |
| 44 | 201502 | Болт | |
| 45 | 549А-1303052 | Прокладка | |
| 46 | 75132-1303020 | Труба | |
| 47 | 540А-1303170 | Хомут | |
| 48 | 75132-1303022 | Труба | |
| 49 | 75131-1303024 | Патрубок | |
| 50 | 7512-1303201 | Патрубок | |
| 51 | 540В-1018212 | Кольцо | |
| 52 | 75142-1303038 | Труба | |
| 53 | 549А-1305010 | Краник сливной | |
| 54 | 75132-1303300-10 | Труба | |
| 55 | 549Б-1104993 | Прокладка | |
| 56 | 297575 | Шплинт | |
| 57 | 297580 | Пряжка | |
| 58 | 297588 | Лента | |
| 59 | 75132-1303200-10 | Патрубок | |
| 60 | ПС7 | Кран | |
| 61 | 7519-1303185 | Шланг | |
| 62 | 75492-1303414 | Труба |
Содержащиеся в справочниках-каталогах запасные части и детали не предлагаются к продаже, а носят исключительно информационный характер