Каталог запасных частей к технике: БелАЗ-7513. Система пневмостартерного пуска двигателя самосвала БелАЗ-75132
1
2
3
4
4
4
4
4
5
5
5
5
5
6
6
6
6
7
7
7
8
9
10
11
12
12
13
14
15
16
16
16
17
18
19
19
20
21
21
22
23
24
25
26
27
28
29
30
31
32
33
34
35
36
37
38
39
40
41
42
43
44
45
46
47
48
49
50
51
52
53
54
55
56
57
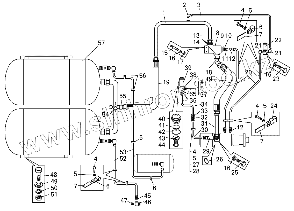
| Позиция на иллюстрации | Заводской номер детали | Название детали | |
|---|---|---|---|
| 1 | 75132-1031250 | Трубопровод | |
| 2 | 379053 | Угольник | |
| 3 | 7549-1031441 | Воздухопровод | |
| 4 | 201417 | Болт | |
| 5 | 252134 | Шайба | |
| 6 | 315407 | Кляммер | |
| 7 | 548А-1104694-01 | Прокладка | |
| 8 | 7549-1032180 | Клапан пусковой | |
| 9 | 020-025-30-2-2 | Кольцо | |
| 10 | 376145 | Шайба защитная | |
| 11 | 374935 | Гайка | |
| 12 | 344773 | Штуцер К 1/4" | |
| 13 | 344270 | Штуцер | |
| 14 | 045-050-30-2-2 | Кольцо | |
| 15 | 341003 | Шпилька | |
| 16 | 252136 | Шайба | |
| 17 | 250512 | Гайка | |
| 18 | 7549-1031250 | Трубопровод | |
| 19 | 548П-1719340 | Шланг в сборе | |
| 20 | 7549-1031442 | Воздухопровод | |
| 21 | 344529 | Угольник | |
| 22 | 5320-3721500 | Клапан с электромагнитом | |
| 23 | 340174 | Болт | |
| 24 | 315409 | Кляммер | |
| 25 | 201497 | Болт | |
| 26 | 055-060-30-2-3 | Кольцо | |
| 27 | 549А-3724395 | Прокладка | |
| 28 | 315406 | Кляммер | |
| 29 | 7549-1063010 | Дозатор смазки | |
| 30 | 7512-1031440 | Воздухопровод | |
| 31 | 75132-1031450 | Патрубок | |
| 32 | 344771 | Ниппель | |
| 33 | 7519-2130308 | Наконечник | |
| 34 | 7512-1031443 | Трубка | |
| 35 | 252157 | Шайба | |
| 36 | 374542 | Гайка | |
| 37 | 250508 | Гайка | |
| 38 | 75191-3504072 | Кронштейн | |
| 39 | 403-3505108-Б | Корпус бачка | |
| 40 | 549А-3504194 | Крышка бачка | |
| 41 | 403-3505126-01 | Сетка | |
| 42 | 050-055-30-2-2 | Кольцо | |
| 43 | 75191-3504236 | Прижим | |
| 44 | 027-032-30-2-2 | Кольцо | |
| 45 | 342444 | Гайка | |
| 46 | 344133 | Угольник | |
| 47 | 262541 | Пробка | |
| 48 | 201543 | Болт | |
| 49 | 252045 | Шайба | |
| 50 | 252137 | Шайба | |
| 51 | 250514 | Гайка | |
| 52 | 7512-1031298 | Трубка | |
| 53 | 7512-1031300 | Трубка | |
| 54 | 75211-1032800-10 | Кран | |
| 55 | 7512-1031220 | Трубопровод | |
| 56 | 344610 | Кляммер | |
| 57 | 7512-1031010-10 | Баллон воздушный с кронштейном |
Содержащиеся в справочниках-каталогах запасные части и детали не предлагаются к продаже, а носят исключительно информационный характер