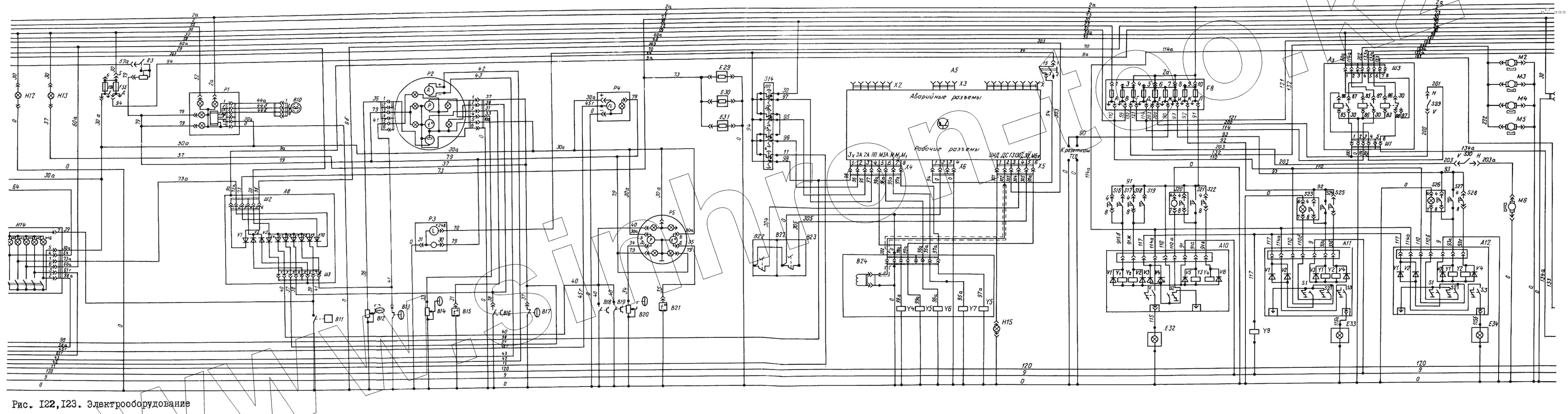
Каталог запасных частей к технике: ЛиАЗ 5256. Электрооборудование
555.3747
ВК322
ВК322
ВК343-3709000
ВК343-3709000
БМ129ДБМ
ММ355
Г-ВК-412-3720000
Г-ВК-412-3720000
Г-ВК-412-3720000
ММ111Д
РС403Б
РС403Б
ТМ111
ММ124Д
11.3843
20.3843010-У-ХП
ММ370
ТМ100А
ТМ100
Диод на 1А (поз. V5)
Диод на 1А (поз. V5)
Диод на 3А (поз. V6)
КД105Б
КД213А
КД213А
67.3710000
67.3710000
67.3710000
67.3710000
67.3710000
67.3710000
67.3710000
67.3710000
Конечный выключатель (поз. S1)
Конечный выключатель (поз. S2)
Конечный выключатель (поз. S3)
46.3709
МП1101 ЛТЗ,32А
МП1101 ЛТЗ,32А
МП1101 ЛТЗ,32А
МП1101ЛТЗ, 32А
МП1101ЛТЗ, 32А
5256-4711110
5256-4711110
5256-4711110
КП129
КП130
FLА45-К120-00
FLА45-2К120-00
FLА45-К120-00
47К6ТБ.266.001-02
47К6ТБ.266.001-02
Сигнализатор (засоренность масляного фил
2561.3813010
ФП234-В
ФП234-В
ФП234-В
123.3803010
Часы автомобильные кварцевые (поз. Р3)
Электродвигатель вентилятора, Венгрия (в
Электродвигатель вентилятора, Венгрия (в
Электродвигатель вентилятора, Венгрия (в
Электродвигатель вентилятора, Венгрия (в
Электродвигатель вентилятора, Венгрия (в
13.3747
РС330
Электромагнит (поз. У1)
Электромагнит (поз. У2)
Электромагнит (поз. У3)
Электромагнит (поз. У4)
| Позиция на иллюстрации | Заводской номер детали | Название детали | |
|---|---|---|---|
| 47.3761 | 47.3761 | Блок управления ГМП (поз. А9) | |
| 552.3747 | 552.3747 | Блок функциональный (дополнительное электрооборудование) (поз. А13) | |
| 555.3747 | 555.3747 | Блок функциональный (развязка цепей) (поз. А8) | |
| 16А | 16А | Вставка (поз. F5.1) | |
| 8А | 8А | Вставка (поз. F5.10) | |
| 8А | 8А | Вставка (поз. F5.10) | |
| 8А | 8А | Вставка (поз. F5.10) | |
| 8А | 8А | Вставка (поз. F5.10) | |
| 8А | 8А | Вставка (поз. F5.10) | |
| 8А | 8А | Вставка (поз. F5.10) | |
| 8А | 8А | Вставка (поз. F5.10) | |
| 8А | 8А | Вставка (поз. F5.10) | |
| 8А | 8А | Вставка (поз. F5.10) | |
| 4602.3710 | 4602.3710 | Выключатель (выключение приборов из мотоотсека) (поз. S34) | |
| ВК322 | ВК322 | Выключатель (блокировка стартера на дверке мотоотсека) (поз. S6) | |
| ВК322 | ВК322 | Выключатель (блокировка стартера на дверке мотоотсека) (поз. S6) | |
| 2802.3710000 | 2802.3710000 | Выключатель 2802.3710 (поз. S15) | |
| 3812.3710000 | 3812.3710000 | Выключатель 3812.3710-11.18 (включение стеклоомывателя и стеклоочистителя) (поз. S33) | |
| ВК343-3709000 | ВК343-3709000 | Выключатель ВК343-01-27 (стояночные огни) (поз. S12) | |
| ВК343-3709000 | ВК343-3709000 | Выключатель ВК343-01-27 (стояночные огни) (поз. S12) | |
| 3ГДШ-2-4 ИФ 3.843.106-03 | 3ГДШ-2-4 ИФ 3.843.106-03 | Головка (поз. В26) | |
| 3ГДШ-2-4 ИФ 3.843.106-03 | 3ГДШ-2-4 ИФ 3.843.106-03 | Головка (поз. В26) | |
| 3ГДШ-2-4 ИФ 3.843.106-03 | 3ГДШ-2-4 ИФ 3.843.106-03 | Головка (поз. В26) | |
| 3ГДШ-2-4 ИФ 3.843.106-03 | 3ГДШ-2-4 ИФ 3.843.106-03 | Головка (поз. В26) | |
| БМ129ДБМ | БМ129ДБМ | Датчик (уровень топлива) (поз. В12) | |
| ММ355 | ММ355 | Датчик давления масла (поз. В20) | |
| Г-ВК-412-3720000 | Г-ВК-412-3720000 | Датчик нагруженности трансмиссии (поз. В22) | |
| Г-ВК-412-3720000 | Г-ВК-412-3720000 | Датчик нагруженности трансмиссии (поз. В22) | |
| ММ111Д | ММ111Д | Датчик сигнализатора давления (аварийное давление масла) (поз. В17) | |
| РС403Б | РС403Б | Датчик сигнализатора температуры (аварийная температура масла ГМП) (поз. В18) | |
| РС403Б | РС403Б | Датчик сигнализатора температуры (аварийная температура масла ГМП) (поз. В18) | |
| ТМ111 | ТМ111 | Датчик сигнализатора температуры (поз. В16) | |
| ММ124Д | ММ124Д | Датчик сигнализатора давления (аварийное давление в контуре заднего тормоза) (поз. В5) | |
| 11.3843 | 11.3843 | Датчик скорости индуктивный (поз. В24) | |
| 20.3843010-У-ХП | 20.3843010-У-ХП | Датчик спидометра с приводом для счетчика пройденного пути (поз. В10) | |
| ММ370 | ММ370 | Датчик указателя давления (поз. В14) | |
| ТМ100А | ТМ100А | Датчик указателя температуры (поз. В15) | |
| ТМ100 | ТМ100 | Датчик указателя температуры (температура масла ГМП) (поз. В21) | |
| Диод на 1А (поз. V5) | Диод на 1А (поз. V5) | Диод на 1А (поз. V5) | |
| Диод на 3А (поз. V6) | Диод на 3А (поз. V6) | Диод на 3А (поз. V6) | |
| КД105Б | КД105Б | Диод полупроводниковый (поз. V1) | |
| КД213А | КД213А | Диод полупроводниковый (поз. V8) | |
| КД213А | КД213А | Диод полупроводниковый (поз. V8) | |
| 67.3710000 | 67.3710000 | Кнопка 67.3710-03 зеленая (включение аккумуляторов) (поз. S1) | |
| 67.3710000 | 67.3710000 | Кнопка 67.3710-03 зеленая (включение аккумуляторов) (поз. S1) | |
| 67.3710000 | 67.3710000 | Кнопка 67.3710-03 зеленая (включение аккумуляторов) (поз. S1) | |
| 67.3710000 | 67.3710000 | Кнопка 67.3710-03 зеленая (включение аккумуляторов) (поз. S1) | |
| 67.3710000 | 67.3710000 | Кнопка 67.3710-03 зеленая (включение аккумуляторов) (поз. S1) | |
| 67.3710000 | 67.3710000 | Кнопка 67.3710-03 зеленая (включение аккумуляторов) (поз. S1) | |
| 67.3710000 | 67.3710000 | Кнопка 67.3710-03 зеленая (включение аккумуляторов) (поз. S1) | |
| 67.3710000 | 67.3710000 | Кнопка 67.3710-03 зеленая (включение аккумуляторов) (поз. S1) | |
| Конечный выключатель (поз. S1) | Конечный выключатель (поз. S1) | Конечный выключатель (поз. S1) | |
| Конечный выключатель (поз. S2) | Конечный выключатель (поз. S2) | Конечный выключатель (поз. S2) | |
| Конечный выключатель (поз. S3) | Конечный выключатель (поз. S3) | Конечный выключатель (поз. S3) | |
| 46.3709 | 46.3709 | Контроллер кнопочный (поз. S14) | |
| ПД308Б-3715300 | ПД308Б-3715300 | Лампа подкапотная ПД308-Б (поз. Е35) | |
| ПД308Б-3715300 | ПД308Б-3715300 | Лампа подкапотная ПД308-Б (поз. Е35) | |
| ПД308Б-3715300 | ПД308Б-3715300 | Лампа подкапотная ПД308-Б (поз. Е35) | |
| МП1101 ЛТЗ,32А | МП1101 ЛТЗ,32А | Микропереключатель (аварийное открывание задней, передней и средней) дверей (поз. S21) | |
| МП1101 ЛТЗ,32А | МП1101 ЛТЗ,32А | Микропереключатель (аварийное открывание задней, передней и средней) дверей (поз. S21) | |
| МП1101 ЛТЗ,32А | МП1101 ЛТЗ,32А | Микропереключатель (аварийное открывание задней, передней и средней) дверей (поз. S21) | |
| МП1101ЛТЗ, 32А | МП1101ЛТЗ, 32А | Микропереключатель (аварийное открывание средней и задней) дверей (поз. S24) | |
| МП1101ЛТЗ, 32А | МП1101ЛТЗ, 32А | Микропереключатель (аварийное открывание средней и задней) дверей (поз. S24) | |
| М-ТГУ ИФ 3.842. 007 | М-ТГУ ИФ 3.842. 007 | Микрофон (поз. В25) | |
| 521.3730.000 | 521.3730.000 | Мотор стеклоочистителя левый (поз. М7) | |
| 52.3730.000 | 52.3730.000 | Мотор стеклоочистителя правый (поз. М8) | |
| П147-3709000 | П147-3709000 | Переключатель П147-09 (стеклоочистителя) (поз. S31) | |
| П147-3709000 | П147-3709000 | Переключатель П147-09 (стеклоочистителя) (поз. S31) | |
| 5256-4711110 | 5256-4711110 | Плата (термоэлемент зеркала заднего вида) (поз. Е29) | |
| 5256-4711110 | 5256-4711110 | Плата (термоэлемент зеркала заднего вида) (поз. Е29) | |
| 5256-4711110 | 5256-4711110 | Плата (термоэлемент зеркала заднего вида) (поз. Е29) | |
| 14.8106 | 14.8106 | Подогреватель жидкостный (поз. А15) | |
| ПР310 | ПР310 | Предохранитель термобиметаллический (поз. F4) | |
| ПР310 | ПР310 | Предохранитель термобиметаллический (поз. F4) | |
| КП129 | КП129 | Прибор комбинированный (поз. Р2) | |
| КП130 | КП130 | Прибор комбинированный (поз. Р5) | |
| FLА45-К120-00 | FLА45-К120-00 | Привод задней двери (Венгрия) (поз. А12) | |
| FLА45-2К120-00 | FLА45-2К120-00 | Привод передней двери (Венгрия ) (поз. А10) | |
| FLА45-К120-00 | FLА45-К120-00 | Привод задней двери (Венгрия) (поз. А12) | |
| 11.3747.010-11 | 11.3747.010-11 | Реле (поз. К1) | |
| 11.3747010-01 | 11.3747010-01 | Реле (поз. К3) | |
| 47К6ТБ.266.001-02 | 47К6ТБ.266.001-02 | Розетка (переносной лампы) (поз. Х2) | |
| 47К6ТБ.266.001-02 | 47К6ТБ.266.001-02 | Розетка (переносной лампы) (поз. Х2) | |
| Сигнализатор (засоренность масляного фил | Сигнализатор (засоренность масляного фил | Сигнализатор (засоренность масляного фильтра) (поз. В11) | |
| 2561.3813010 | 2561.3813010 | Тахометр электронный 2561.3813 | |
| 4402.3710010 | 4402.3710010 | Термовыключатель (отопительная установка) (поз. S35) | |
| ТГУ ИФ1.201.007 | ТГУ ИФ1.201.007 | Устройство громкоговорящее транспортное (поз. А14) | |
| ФП234-В | ФП234-В | Фонарь (освещение двери) (поз. Е32) | |
| ФП234-В | ФП234-В | Фонарь (освещение двери) (поз. Е32) | |
| ФП234-В | ФП234-В | Фонарь (освещение двери) (поз. Е32) | |
| 123.3803010 | 123.3803010 | Фонарь контрольной лампы | |
| 124.3803010 | 124.3803010 | Фонарь контрольной лампы 124.3803 (включение приборов из мотоотсека) (поз. Н12) | |
| Часы автомобильные кварцевые (поз. Р3) | Часы автомобильные кварцевые (поз. Р3) | Часы автомобильные кварцевые (поз. Р3) | |
| МЭ268-Б | МЭ268-Б | Электродвигатель (стеклоомывателя) (поз. М10) | |
| МЭ268-Б | МЭ268-Б | Электродвигатель (стеклоомывателя) (поз. М10) | |
| Электродвигатель вентилятора, Венгрия (в | Электродвигатель вентилятора, Венгрия (в | Электродвигатель вентилятора, Венгрия (вентилятор потолочный водителя) (поз. М6) | |
| Электродвигатель вентилятора, Венгрия (в | Электродвигатель вентилятора, Венгрия (в | Электродвигатель вентилятора, Венгрия (вентилятор потолочный водителя) (поз. М6) | |
| Электродвигатель вентилятора, Венгрия (в | Электродвигатель вентилятора, Венгрия (в | Электродвигатель вентилятора, Венгрия (вентилятор потолочный водителя) (поз. М6) | |
| Электродвигатель вентилятора, Венгрия (в | Электродвигатель вентилятора, Венгрия (в | Электродвигатель вентилятора, Венгрия (вентилятор потолочный водителя) (поз. М6) | |
| Электродвигатель вентилятора, Венгрия (в | Электродвигатель вентилятора, Венгрия (в | Электродвигатель вентилятора, Венгрия (вентилятор потолочный водителя) (поз. М6) | |
| 13.3747 | 13.3747 | Электромагнит (блокировка ГМП) (поз. У5) | |
| 13.3747 | 13.3747 | Электромагнит (блокировка ГМП) (поз. У5) | |
| РС330 | РС330 | Электромагнит (остановка двигателя) (поз. У3) | |
| Электромагнит (поз. У1) | Электромагнит (поз. У1) | Электромагнит (поз. У1) | |
| Электромагнит (поз. У2) | Электромагнит (поз. У2) | Электромагнит (поз. У2) | |
| Электромагнит (поз. У3) | Электромагнит (поз. У3) | Электромагнит (поз. У3) | |
| Электромагнит (поз. У4) | Электромагнит (поз. У4) | Электромагнит (поз. У4) |
Содержащиеся в справочниках-каталогах запасные части и детали не предлагаются к продаже, а носят исключительно информационный характер